Datenblatt für CS5464 von Cirrus Logic Inc.

mu ; CIRRUS LOGIC u. mm W. "NH \\ um Ovdlw \“ I: ”h; 2—- mm, \ "m~ PGA 4m on!" )2 5mm m 4 mm.” m...“ Wm :ik\ manna”: m mum / / Pulse 1mm" mmus m. Oulpuxs Smsw ' Moan-lav ’ Flm ' M». . , W s .m m vREFouI :— £3,315. SM" 5nd. ’K mm“ Amn mm. xw mm cpuclx mm a CIRRUS LOGIC
Copyright Cirrus Logic, Inc. 2011
(All Rights Reserved)
http://www.cirrus.com
CS5464
Three-channel, Single-phase Power/Energy IC
Features & Description
Energy Linearity: ±0.1% of Reading over
1000:1 Dynamic Range
On-chip Functions:
-Voltage and Current Measurement
-Active, Reactive, and Apparent Power/Energy
-RMS Voltage and Current Calculations
-Current Fault and Voltage Sag Detection
-Calibration
-Phase Compensation
-Temperature Sensor
-Energy Pulse Outputs
Meets Accuracy Spec for IEC, ANSI, & JIS
Low Power Consumption
Tamper Detection and Correction
Ground-referenced Inputs with Single
Supply
On-chip 2.5 V Reference (40 ppm / °C typ.)
Power Supply Monitor Function
Three-wire Serial Interface to
Microcontroller or E2PROM
Power Supply Configurations
GND: 0 V, VA+: +5 V, VD+: +3.3 V to +5 V
Description
The CS5464 is a watt-hour meter on a chip. It
measures line voltage and current and calcu-
lates active, reactive, apparent power, energy,
power factor, and RMS voltage and current.
There are two separate inputs to measure line,
ground, and/or neutral current enabling the me-
ter to detect tampering and to continue
operating. An internal RMS voltage reference
can be used if voltage measurement is disabled
by tampering.
Four  analog-to-digital converters are used to
measure voltage, two currents, and temperature.
The CS5464 is designed to interface to a variety
of voltage and current sensors.
Additional features include system-level calibra-
tion, voltage sag and current fault detection,
peak detection, phase compensation, and ener-
gy pulse outputs.
ORDERING INFORMATION
See Page 44.
APR ‘11
DS682F3
m» .— CIRRUS LOGIC BPLOM mcfie
CS5464
2DS682F3
TABLE OF CONTENTS
1. Overview . . . . . . . . . . . . . . . . . . . . . . . . . . . . . . . . . . . . . . . . . . . . . . . . . . . . . . . . . . 5
2. Pin Description . . . . . . . . . . . . . . . . . . . . . . . . . . . . . . . . . . . . . . . . . . . . . . . . . . . . . 6
Clock Generator . . . . . . . . . . . . . . . . . . . . . . . . . . . . . . . . . . . . . . . . . . . . . . . . . . . . . . . . . . 6
Control Pins and Serial Data I/O . . . . . . . . . . . . . . . . . . . . . . . . . . . . . . . . . . . . . . . . . . . . . . 6
Analog Inputs/Outputs . . . . . . . . . . . . . . . . . . . . . . . . . . . . . . . . . . . . . . . . . . . . . . . . . . . . . .6
Power Connections . . . . . . . . . . . . . . . . . . . . . . . . . . . . . . . . . . . . . . . . . . . . . . . . . . . . . . . .6
Other Pins . . . . . . . . . . . . . . . . . . . . . . . . . . . . . . . . . . . . . . . . . . . . . . . . . . . . . . . . . . . . . . . 6
3. Characteristics & Specifications . . . . . . . . . . . . . . . . . . . . . . . . . . . . . . . . . . . . . . . 7
Recommended Operating Conditions . . . . . . . . . . . . . . . . . . . . . . . . . . . . . . . . . 7
Analog Characteristics . . . . . . . . . . . . . . . . . . . . . . . . . . . . . . . . . . . . . . . . . . . . . 7
Accuracy . . . . . . . . . . . . . . . . . . . . . . . . . . . . . . . . . . . . . . . . . . . . . . . . . . . . . . . . . . . . . . . . 7
Analog Inputs (All Inputs) . . . . . . . . . . . . . . . . . . . . . . . . . . . . . . . . . . . . . . . . . . . . . . . . . . .7
Analog Inputs (Current Inputs) . . . . . . . . . . . . . . . . . . . . . . . . . . . . . . . . . . . . . . . . . . . . . . . 7
Analog Inputs (Voltage Inputs) . . . . . . . . . . . . . . . . . . . . . . . . . . . . . . . . . . . . . . . . . . . . . . . 8
Temperature . . . . . . . . . . . . . . . . . . . . . . . . . . . . . . . . . . . . . . . . . . . . . . . . . . . . . . . . . . . . . 8
Power Supplies . . . . . . . . . . . . . . . . . . . . . . . . . . . . . . . . . . . . . . . . . . . . . . . . . . . . . . . . . . . 8
Voltage Reference . . . . . . . . . . . . . . . . . . . . . . . . . . . . . . . . . . . . . . . . . . . . . . . . 9
Reference Output . . . . . . . . . . . . . . . . . . . . . . . . . . . . . . . . . . . . . . . . . . . . . . . . . . . . . . . . . 9
Reference Input . . . . . . . . . . . . . . . . . . . . . . . . . . . . . . . . . . . . . . . . . . . . . . . . . . . . . . . . . . . 9
Digital Characteristics . . . . . . . . . . . . . . . . . . . . . . . . . . . . . . . . . . . . . . . . . . . . 10
Master Clock Characteristics . . . . . . . . . . . . . . . . . . . . . . . . . . . . . . . . . . . . . . . . . . . . . . . 10
Filter Characteristics . . . . . . . . . . . . . . . . . . . . . . . . . . . . . . . . . . . . . . . . . . . . . . . . . . . . . . 10
Input/Output Characteristics . . . . . . . . . . . . . . . . . . . . . . . . . . . . . . . . . . . . . . . . . . . . . . . . 10
Switching Characteristics . . . . . . . . . . . . . . . . . . . . . . . . . . . . . . . . . . . . . . . . . . 11
Start-up . . . . . . . . . . . . . . . . . . . . . . . . . . . . . . . . . . . . . . . . . . . . . . . . . . . . . . . . . . . . . . . . 11
Serial Port Timing . . . . . . . . . . . . . . . . . . . . . . . . . . . . . . . . . . . . . . . . . . . . . . . . . . . . . . . . 11
SDI Timing . . . . . . . . . . . . . . . . . . . . . . . . . . . . . . . . . . . . . . . . . . . . . . . . . . . . . . . . . . . . . 11
SDO Timing . . . . . . . . . . . . . . . . . . . . . . . . . . . . . . . . . . . . . . . . . . . . . . . . . . . . . . . . . . . . . 11
E2PROM mode Timing . . . . . . . . . . . . . . . . . . . . . . . . . . . . . . . . . . . . . . . . . . . . . . . . . . . . 11
E1, E2, and E3 Timing . . . . . . . . . . . . . . . . . . . . . . . . . . . . . . . . . . . . . . . . . . . . . . . . . . . 13
Absolute Maximum Ratings . . . . . . . . . . . . . . . . . . . . . . . . . . . . . . . . . . . . . . . . 13
4. Signal Path Description . . . . . . . . . . . . . . . . . . . . . . . . . . . . . . . . . . . . . . . . . . . . 14
4.1 Analog-to-Digital Converters . . . . . . . . . . . . . . . . . . . . . . . . . . . . . . . . . . . . 14
4.2 Decimation Filters . . . . . . . . . . . . . . . . . . . . . . . . . . . . . . . . . . . . . . . . . . . . 14
4.3 Phase Compensation . . . . . . . . . . . . . . . . . . . . . . . . . . . . . . . . . . . . . . . . . 14
4.4 DC Offset and Gain Correction . . . . . . . . . . . . . . . . . . . . . . . . . . . . . . . . . . 15
4.5 High-pass Filters . . . . . . . . . . . . . . . . . . . . . . . . . . . . . . . . . . . . . . . . . . . . . 15
4.6 Low-Rate Calculations . . . . . . . . . . . . . . . . . . . . . . . . . . . . . . . . . . . . . . . . . 15
4.7 RMS Results . . . . . . . . . . . . . . . . . . . . . . . . . . . . . . . . . . . . . . . . . . . . . . . . 15
4.8 Power and Energy Results . . . . . . . . . . . . . . . . . . . . . . . . . . . . . . . . . . . . . 16
4.9 Peak Voltage and Current . . . . . . . . . . . . . . . . . . . . . . . . . . . . . . . . . . . . . . 16
4.10 Power Offset . . . . . . . . . . . . . . . . . . . . . . . . . . . . . . . . . . . . . . . . . . . . . . . 16
5. Pin Descriptions . . . . . . . . . . . . . . . . . . . . . . . . . . . . . . . . . . . . . . . . . . . . . . . . . . . 17
5.1 Analog Pins . . . . . . . . . . . . . . . . . . . . . . . . . . . . . . . . . . . . . . . . . . . . . . . . . 17
5.1.1 Voltage Inputs . . . . . . . . . . . . . . . . . . . . . . . . . . . . . . . . . . . . . . . . . . 17
5.1.2 Current1 and Current2 Inputs . . . . . . . . . . . . . . . . . . . . . . . . . . . . . . 17
5.1.3 Power Fail Monitor Input . . . . . . . . . . . . . . . . . . . . . . . . . . . . . . . . . . 17
CIRRUS LOGIC é:
CS5464
DS682F3 3
5.1.4 Voltage Reference Input . . . . . . . . . . . . . . . . . . . . . . . . . . . . . . . . . . 17
5.1.5 Voltage Reference Output . . . . . . . . . . . . . . . . . . . . . . . . . . . . . . . . 17
5.1.6 Crystal Oscillator . . . . . . . . . . . . . . . . . . . . . . . . . . . . . . . . . . . . . . . . 17
5.2 Digital Pins . . . . . . . . . . . . . . . . . . . . . . . . . . . . . . . . . . . . . . . . . . . . . . . . . . 17
5.2.1 Reset Input . . . . . . . . . . . . . . . . . . . . . . . . . . . . . . . . . . . . . . . . . . . . 17
5.2.2 CPU Clock Output . . . . . . . . . . . . . . . . . . . . . . . . . . . . . . . . . . . . . . 17
5.2.3 Interrupt Output . . . . . . . . . . . . . . . . . . . . . . . . . . . . . . . . . . . . . . . . . 17
5.2.4 Energy Pulse Outputs . . . . . . . . . . . . . . . . . . . . . . . . . . . . . . . . . . . . 17
5.2.5 Serial Interface . . . . . . . . . . . . . . . . . . . . . . . . . . . . . . . . . . . . . . . . . 18
6. Setting Up the CS5464 . . . . . . . . . . . . . . . . . . . . . . . . . . . . . . . . . . . . . . . . . . . . . . 19
6.1 Clock Divider . . . . . . . . . . . . . . . . . . . . . . . . . . . . . . . . . . . . . . . . . . . . . . . . 19
6.2 CPU Clock Inversion . . . . . . . . . . . . . . . . . . . . . . . . . . . . . . . . . . . . . . . . . . 19
6.3 Interrupt Pin Behavior . . . . . . . . . . . . . . . . . . . . . . . . . . . . . . . . . . . . . . . . . 19
6.4 Current Input Gain Ranges . . . . . . . . . . . . . . . . . . . . . . . . . . . . . . . . . . . . . 19
6.5 High-pass Filters . . . . . . . . . . . . . . . . . . . . . . . . . . . . . . . . . . . . . . . . . . . . . 19
6.6 Cycle Count . . . . . . . . . . . . . . . . . . . . . . . . . . . . . . . . . . . . . . . . . . . . . . . . . 19
6.7 Energy Pulse Outputs . . . . . . . . . . . . . . . . . . . . . . . . . . . . . . . . . . . . . . . . . 19
6.8 No Load Threshold . . . . . . . . . . . . . . . . . . . . . . . . . . . . . . . . . . . . . . . . . . . 20
6.9 Energy Pulse Width . . . . . . . . . . . . . . . . . . . . . . . . . . . . . . . . . . . . . . . . . . . 20
6.10 Energy Pulse Rate . . . . . . . . . . . . . . . . . . . . . . . . . . . . . . . . . . . . . . . . . . . 20
6.11 Voltage Sag/Current Fault Detection . . . . . . . . . . . . . . . . . . . . . . . . . . . . . 20
6.12 Epsilon . . . . . . . . . . . . . . . . . . . . . . . . . . . . . . . . . . . . . . . . . . . . . . . . . . . . 21
6.13 Temperature Measurement . . . . . . . . . . . . . . . . . . . . . . . . . . . . . . . . . . . . 21
7. Using the CS5464 . . . . . . . . . . . . . . . . . . . . . . . . . . . . . . . . . . . . . . . . . . . . . . . . . . 22
7.1 Initialization . . . . . . . . . . . . . . . . . . . . . . . . . . . . . . . . . . . . . . . . . . . . . . . . . 22
7.2 Power-down States . . . . . . . . . . . . . . . . . . . . . . . . . . . . . . . . . . . . . . . . . . . 22
7.3 Tamper Detection and Correction . . . . . . . . . . . . . . . . . . . . . . . . . . . . . . . . 22
7.4 Command Interface . . . . . . . . . . . . . . . . . . . . . . . . . . . . . . . . . . . . . . . . . . . 23
7.5 Register Paging . . . . . . . . . . . . . . . . . . . . . . . . . . . . . . . . . . . . . . . . . . . . . . 23
7.6 Commands . . . . . . . . . . . . . . . . . . . . . . . . . . . . . . . . . . . . . . . . . . . . . . . . . 24
8. Register Descriptions . . . . . . . . . . . . . . . . . . . . . . . . . . . . . . . . . . . . . . . . . . . . . . 28
8.1 Page Register . . . . . . . . . . . . . . . . . . . . . . . . . . . . . . . . . . . . . . . . . . . . . . . 28
8.2 Page 0 Registers . . . . . . . . . . . . . . . . . . . . . . . . . . . . . . . . . . . . . . . . . . . . . 28
8.3 Page 1 Registers . . . . . . . . . . . . . . . . . . . . . . . . . . . . . . . . . . . . . . . . . . . . . 33
8.4 Page 2 Registers . . . . . . . . . . . . . . . . . . . . . . . . . . . . . . . . . . . . . . . . . . . . . 38
9. System Calibration . . . . . . . . . . . . . . . . . . . . . . . . . . . . . . . . . . . . . . . . . . . . . . . . . 39
9.1 Calibration . . . . . . . . . . . . . . . . . . . . . . . . . . . . . . . . . . . . . . . . . . . . . . . . . . 39
9.1.1 Offset Calibration . . . . . . . . . . . . . . . . . . . . . . . . . . . . . . . . . . . . . . . 39
9.1.1.1 DC Offset Calibration . . . . . . . . . . . . . . . . . . . . . . . . . . . . . . 39
9.1.1.2 AC Offset Calibration . . . . . . . . . . . . . . . . . . . . . . . . . . . . . . . 39
9.1.2 Gain Calibration . . . . . . . . . . . . . . . . . . . . . . . . . . . . . . . . . . . . . . . . 40
9.1.2.1 AC Gain Calibration . . . . . . . . . . . . . . . . . . . . . . . . . . . . . . . . 40
9.1.2.2 DC Gain Calibration . . . . . . . . . . . . . . . . . . . . . . . . . . . . . . . 40
9.1.3 Calibration Order . . . . . . . . . . . . . . . . . . . . . . . . . . . . . . . . . . . . . . . 40
CIRRUS LOGIC é:
CS5464
4DS682F3
9.1.4 Temperature Sensor Calibration . . . . . . . . . . . . . . . . . . . . . . . . . . . . 40
9.1.4.1 Temperature Offset Calibration . . . . . . . . . . . . . . . . . . . . . . . 40
9.1.4.2 Temperature Gain Calibration . . . . . . . . . . . . . . . . . . . . . . . . 40
10. E2PROM Operation . . . . . . . . . . . . . . . . . . . . . . . . . . . . . . . . . . . . . . . . . . . . . . . 41
10.1 E2PROM Configuration . . . . . . . . . . . . . . . . . . . . . . . . . . . . . . . . . . . . . . . 41
10.2 E2PROM Code . . . . . . . . . . . . . . . . . . . . . . . . . . . . . . . . . . . . . . . . . . . . . 41
10.3 Which E2PROMs Can Be Used? . . . . . . . . . . . . . . . . . . . . . . . . . . . . . . . . 41
11. Basic Application Circuits . . . . . . . . . . . . . . . . . . . . . . . . . . . . . . . . . . . . . . . . . 42
12. Package Dimensions . . . . . . . . . . . . . . . . . . . . . . . . . . . . . . . . . . . . . . . . . . . . . 43
13. Ordering Information . . . . . . . . . . . . . . . . . . . . . . . . . . . . . . . . . . . . . . . . . . . . . 44
14. Environmental, Manufacturing, & Handling Information . . . . . . . . . . . . . . . . . 44
15. Revision History . . . . . . . . . . . . . . . . . . . . . . . . . . . . . . . . . . . . . . . . . . . . . . . . . 45
LIST OF FIGURES
Figure 1. CS5464 Read and Write Timing Diagrams ................................................................. 12
Figure 2. Timing Diagram for E1, E2, and E3 .............................................................................. 13
Figure 3. Signal Flow for V1, I1, P1, Q1 Measurements ............................................................ 14
Figure 4. Signal Flow for V2, I2, P2, Q2 Measurements ............................................................ 14
Figure 5. Low-rate Calculations.................................................................................................. 16
Figure 6. Oscillator Connections................................................................................................. 17
Figure 7. Sag and Fault Detect................................................................................................... 21
Figure 8. Energy Channel Selection........................................................................................... 22
Figure 9. Fixed RMS Voltage Selection...................................................................................... 22
Figure 10. Calibration Data Flow ................................................................................................39
Figure 11. System Calibration of Offset...................................................................................... 39
Figure 12. System Calibration of Gain........................................................................................ 40
Figure 13. Typical Interface of E2PROM to CS5464 .................................................................. 41
Figure 14. Typical Connection Diagram .................................................................................... 42
LIST OF TABLES
Table 1. Interrupt Configuration . . . . . . . . . . . . . . . . . . . . . . . . . . . . . . . . . . . . . . . . . . . . . . . . 19
Table 2. Current Input Gain Ranges . . . . . . . . . . . . . . . . . . . . . . . . . . . . . . . . . . . . . . . . . . . . . 19
Table 3. High-pass Filter Configuration . . . . . . . . . . . . . . . . . . . . . . . . . . . . . . . . . . . . . . . . . . 19
Table 4. E2 Pin Configuration . . . . . . . . . . . . . . . . . . . . . . . . . . . . . . . . . . . . . . . . . . . . . . . . . . 19
Table 5. E3 Pin Configuration . . . . . . . . . . . . . . . . . . . . . . . . . . . . . . . . . . . . . . . . . . . . . . . . . . 20
Table 6. E1 / E2 Modes . . . . . . . . . . . . . . . . . . . . . . . . . . . . . . . . . . . . . . . . . . . . . . . . . . . . . . 20
Table 7. E3 Pin with E1MODE enabled . . . . . . . . . . . . . . . . . . . . . . . . . . . . . . . . . . . . . . . . . . 20
CIRRUS LOGIC é:
CS5464
DS682F3 5
1. OVERVIEW
The CS5464 is a CMOS power measurement integrated circuit utilizing four  analog-to-digital convert-
ers to measure line voltage, temperature, and current from up to two sources. It calculates active, reactive,
and apparent power as well as RMS and peak voltage and current. It handles other system-related func-
tions, such as pulse output conversion, voltage sag, current fault, voltage zero crossing, line frequency,
and tamper detection.
The CS5464 is optimized to interface to current transformers or shunt resistors for current measurement,
and to a resistive divider or voltage transformer for voltage measurement. Two full-scale ranges are pro-
vided on the current inputs to accommodate both types of current sensors. The second current channel
can be used for tamper detection or as a second current input. The CS5464’s three differential inputs have
a common-mode input range from analog ground (AGND) to the positive analog supply (VA+).
An additional analog input (PFMON) is provided to allow the application to determine when a power failure
is in progress. By monitoring the unregulated power supply, the application can take any required action
when a power loss occurs.
An on-chip voltage reference (nominally 2.5 volts) is generated and provided at analog output, VREFOUT.
This reference can be supplied to the chip by connecting it to the reference voltage input, VREFIN. Alter-
natively, an external voltage reference can be supplied to the reference input.
Three digital outputs (E1, E2, E3) provide a variety of output signals and, depending on the mode select-
ed, provide energy pulses, power failure indication, or other choices.
The CS5464 includes a three-wire serial host interface to an external microcontroller or serial E2PROM.
Signals include serial data input (SDI), serial data output (SDO), serial clock (SCLK), and optionally, a
chip select (CS), which allows the CS5464 to share the SDO signal with other devices. A MODE input is
used to control whether an E2PROM will be used instead of a host microcontroller.
33333333333333 :EEEEEEEEEEEEE CIRRUS LOGIC a
CS5464
6DS682F3
2. PIN DESCRIPTION
Clock Generator
Crystal Out
Crystal In 1,28 XOUT, XIN — Connect to an external quartz crystal. Alternatively, an external clock can be sup-
plied to the XIN pin to provide the system clock for the device.
CPU Clock Output 2CPUCLK - Logic-level output from crystal oscillator. Can be used to clock an external CPU.
Control Pins and Serial Data I/O
Serial Clock 5SCLK — Clocks serial data from the SDI pin and to the SDO pin when CS is low. SCLK is a
Schmitt-trigger input when MODE is low and a driven output when MODE is high.
Serial Data Output 6SDO — Serial data output. Data is clocked out by SCLK.
Chip Select 7CS — An input that enables the serial interface when MODE is low and a driven output when
MODE is high.
Mode Select 8MODE — High selects external E2PROM, Low selects external microcontroller. MODE includes a
weak internal pull-down and therefore selects microcontroller mode if not connected.
Energy Outputs 22, 25,
26 E3, E1, E2 — Primarily active-low energy pulse outputs. These can be programmed to output
other conditions.
Reset 23 RESET — An active-low Schmitt-trigger input used to reset the chip.
Interrupt 24 INT — Active-low output, indicates that an enabled condition has occurred.
Serial Data Input 27 SDI — Serial data input. Data is clocked in by SCLK.
Analog Inputs/Outputs
Differential Voltage Inputs 9,10 VIN+, VIN-Differential analog inputs for the voltage channel.
Differential Current Inputs 20,19,
16,15 IIN1+, IIN1-, IIN2+, IIN2- — Differential analog inputs for the current channels.
Power Fail Monitor 21 PFMON — Used to monitor the unregulated power supply via a resistive divider. If the PFMON
voltage drops below its low limit, the low-supply detect (LSD) bit is set in the Status register.
Voltage Reference Output 11 VREFOUT — The on-chip voltage reference output. Nominally 2.5 V, referenced to AGND.
Voltage Reference Input 12 VREFIN — The voltage reference input. Can be connected to VREFOUT or external 2.5 V refer-
ence.
Power Connections
Positive Digital Supply 3VD+ — The positive digital supply.
Digital Ground 4DGND — Digital ground.
Positive Analog Supply 18 VA+ — The positive analog supply.
Analog Ground 17 AGND — Analog ground.
Other Pins
Test1, Test2 13,14 NC — Factory use only. Connect to AGND.
VREFIN 12Voltage Reference Input
VREFOUT 11Voltage Reference Output
VIN- 10Differential Voltage Input
VIN+ 9Differential Voltage Input
MODE 8Mode Select
CS 7Chip Select
SDO 6Serial Data Ouput
SCLK 5Serial Clock
DGND 4Digital Ground
VD+ 3Positive Digital Supply
CPUCLK 2CPU Clock Output
XOUT 1Crystal Out
AGND17 Analog Ground
VA+
18 Positive Analog Supply
IIN1-19 Differential Current Input
IIN1+20 Differential Current Input
PFMON21 Power Fail Monitor
E322 Energy Output 3
RESET23 Reset
INT24 Interrupt
E125 Energy Output 1
26
SDI27 Serial Data Input
XIN28 Crystal In
E2 Energy Output 2
TEST2 14Factory Test
TEST1 13Factory Test
IIN2-15 Differential Current Input
IIN2+16 Differential Current Input
2, CIRRUS LOGIC fi— k9
CS5464
DS682F3 7
3. CHARACTERISTICS & SPECIFICATIONS
RECOMMENDED OPERATING CONDITIONS
ANALOG CHARACTERISTICS
Min / Max characteristics and specifications are guaranteed over all Recommended Operating Conditions.
Typical characteristics and specifications are measured at nominal supply voltages and TA = 25 °C.
VA+ = VD+ = 5 V ±5%; AGND = DGND = 0 V; VREFIN = +2.5 V. All voltages with respect to 0 V.
DCLK = 4.096 MHz.
Notes: 1. Applies when the HPF option is enabled.
2. Applies when the line frequency is equal to the product of the output word rate (OWR) and the value of
Epsilon.
Parameter Symbol Min Typ Max Unit
Positive Digital Power Supply VD+ 3.135 5.0 5.25 V
Positive Analog Power Supply VA+ 4.75 5.0 5.25 V
Voltage Reference VREFIN - 2.5 - V
Specified Temperature Range TA-40 - +85 °C
Parameter Symbol Min Typ Max Unit
Accuracy
Active Power All Gain Ranges
(Note 1) Input Range 0.1% - 100% PActive 0.1- %
Reactive Power All Gain Ranges
(Note 1 and 2) Input Range 0.1% - 100% QAvg 0.2- %
Power Factor All Gain Ranges
(Note 1 and 2) Input Range 1.0% - 100%
Input Range 0.1% - 1.0% PF -
-±0.2
±0.27 -
-%
%
Current RMS All Gain Ranges
(Note 1) Input Range 1.0% - 100%
Input Range 0.1% - 1.0% IRMS -
-±0.1
±0.17 -
-
%
%
%
Voltage RMS All Gain Ranges
(Note 1) Input Range 5% - 100% VRMS 0.1- %
Analog Inputs (All Inputs)
Common Mode Rejection (DC, 50, 60 Hz) CMRR 80 - - dB
Common Mode + Signal -0.25 - VA+ V
Analog Inputs (Current Inputs)
Differential Input Range (Gain = 10)
[(IIN+) – (IIN-)] (Gain = 50) IIN -
-500
100 -
-mVP-P
mVP-P
Total Harmonic Distortion (Gain = 50) THD 80 94 - dB
Crosstalk from Voltage Input at Full Scale (50, 60 Hz) --115-dB
Input Capacitance IC - 27 - pF
Effective Input Impedance EII 30 - - k
Noise (Referred to Input) (Gain = 10)
(Gain = 50) NI-
--
-22.5
4.5 µVrms
µVrms
Offset Drift (Without the High-pass Filter) OD - 4.0 - µV/°C
Gain Error (Note 3) GE - ±0.4 %
CIRRUS LOGIC ¥ _ a
CS5464
8DS682F3
ANALOG CHARACTERISTICS (Continued)
Notes: 3. Applies before system calibration.
4. All outputs unloaded. All inputs CMOS level.
5. Measurement method for PSRR: VREFIN tied to VREFOUT, VA+ = VD+ = 5 V, a 150 mV
(zero-to-peak) (60 Hz) sinewave is imposed onto the +5 V DC supply voltage at VA+ and VD+ pins. The
“+” and “-” input pins of both input channels are shorted to AGND. The CS5464 is then commanded to
continuous conversion acquisition mode, and digital output data is collected for the channel under test.
The (zero-to-peak) value of the digital sinusoidal output signal is determined, and this value is converted
into the (zero-to-peak) value of the sinusoidal voltage (measured in mV) that would need to be applied
at the channel’s inputs, in order to cause the same digital sinusoidal output. This voltage is then defined
as Veq. PSRR is (in dB):
6. When voltage level on PFMON is sagging, and LSD bit = 0, the voltage at which LSD is set to 1.
7. If the LSD bit has been set to 1 (because PFMON voltage fell below PMLO), this is the voltage level on
PFMON at which the LSD bit can be permanently reset back to 0.
Parameter Symbol Min Typ Max Unit
Analog Inputs (Voltage Inputs)
Differential Input Range [(VIN+) – (VIN-)] VIN - 500 - mVP-P
Total Harmonic Distortion THD 65 75 - dB
Crosstalk from Current Inputs at Full Scale (50, 60 Hz) --70-dB
Input Capacitance All Gain Ranges IC - 2.0 - pF
Effective Input Impedance EII 2 - - M
Noise (Referred to Input) NV--140µV
rms
Offset Drift (Without the High-pass Filter) OD - 16.0 - µV/°C
Gain Error (Note 3) GE - ±3.0 %
Temperature
Temperature Accuracy T - ±5 - °C
Power Supplies
Power Supply Currents (Active State) IA+
ID+ (VA+ = VD+ = 5 V)
ID+ (VA+ = 5 V, VD+ = 3.3 V)
PSCA
PSCD
PSCD
-
-
-
1.5
3.5
2.3
-
-
-
mA
mA
mA
Power Consumption Active State (VA+ = VD+ = 5 V)
(Note 4) Active State (VA+ = 5 V, VD+ = 3.3 V)
Stand-by State
Sleep State
PC
-
-
-
-
25
15
7
10
33
20
-
-
mW
mW
mW
uW
Power Supply Rejection Ratio (50, 60 Hz)
(Note 5) Voltage
Current (Gain = 50x)
Current (Gain = 10x)
PSRR 48
68
60
55
75
65
-
-
-
dB
dB
dB
PFMON Low-voltage Trigger Threshold (Note 6) PMLO 2.3 2.45 - V
PFMON High-voltage Power-on Trip Point (Note 7) PMHI - 2.55 2.7 V
PSRR 20 150
Veq
----------
log=
__ CIRRUS LOGIC (VREIv‘OL/J mX- VREIOU'I‘ J
CS5464
DS682F3 9
VOLTAGE REFERENCE
Notes: 8. The voltage at VREFOUT is measured across the temperature range. From these measurements the
following formula is used to calculate the VREFOUT temperature coefficient:.
9. Specified at maximum recommended output of 1 µA, source or sink.
Parameter Symbol Min Typ Max Unit
Reference Output
Output Voltage VREFOUT +2.4 +2.5 +2.6 V
Temperature Coefficient (Note 8) TCVREF - 40 - ppm/°C
Load Regulation (Note 9) VR-610mV
Reference Input
Input Voltage Range VREFIN +2.4 +2.5 +2.6 V
Input Capacitance - 4 - pF
Input CVF Current - 100 - nA
(VREFOUTMAX - VREFOUTMIN)
VREFOUTAVG
(
(
1
TAMAX - TAMIN
(
(
1.0 x 10
(
(
6
TCVREF =
CIRRUS LOGIC ¥ 2;
CS5464
10 DS682F3
DIGITAL CHARACTERISTICS
Min / Max characteristics and specifications are guaranteed over all Recommended Operating Conditions.
Typical characteristics and specifications are measured at nominal supply voltages and TA = 25 °C.
VA+ = VD+ = 5V ±5%; AGND = DGND = 0 V. All voltages with respect to 0 V.
DCLK = 4.096 MHz.
Notes: 10. All measurements performed under static conditions.
11. If a crystal is used, XIN frequency must remain between 2.5 MHz - 5.0 MHz. If an external oscillator is
used, XIN frequency range is 2.5 MHz - 20 MHz, but K must be set so that MCLK is between
2.5 MHz - 5.0 MHz.
12. If external MCLK is used, the duty cycle must be between 45% and 55% to maintain this specification.
13. The frequency of CPUCLK is equal to MCLK.
14. The minimum FSCR is limited by the maximum allowed gain register value. The maximum FSCR is
limited by the full-scale signal applied to the input.
15. Configuration register (Config) bits PC[6:0] are set to “0000000”.
16. The MODE pin is pulled low by an internal resistor.
Parameter Symbol Min Typ Max Unit
Master Clock Characteristics
Master Clock Frequency Internal Gate Oscillator (Note 11) DCLK 2.5 4.096 20 MHz
Master Clock Duty Cycle 40 - 60 %
CPUCLK Duty Cycle (Note 12 and 13) 40 - 60 %
Filter Characteristics
Phase Compensation Range (60 Hz, OWR = 4000 Hz) -5.4 - +5.4 °
Input Sampling Rate DCLK = MCLK/K - DCLK/8 - Hz
Digital Filter Output Word Rate (Both channels) OWR - DCLK/1024 - Hz
High-pass Filter Corner Frequency -3 dB -0.5-Hz
Full-scale DC Calibration Range (Referred to Input) (Note 14) FSCR 25 - 100 %FS
Channel-to-channel Time-shift Error (Note 15) 1.0 µs
Input/Output Characteristics
High-level Input Voltage All Pins Except XIN and SCLK and RESET
XIN
SCLK and RESET
VIH 0.6 VD+
(VD+) – 0.5
0.8VD+
-
-
-
-
-
-
V
V
V
Low-level Input Voltage (VD = 5 V)
All Pins Except XIN and SCLK and RESET
XIN
SCLK and RESET
VIL -
-
-
-
-
-
0.8
1.5
0.2VD+
V
V
V
Low-level Input Voltage (VD = 3.3 V)
All Pins Except XIN and SCLK and RESET
XIN
SCLK and RESET
VIL -
-
-
-
-
-
0.48
0.3
0.2VD+
V
V
V
High-level Output Voltage Iout = +5 mA VOH (VD+) - 1.0 - - V
Low-level Output Voltage
Iout =-5mA(VD=+5V)
Iout = -2.5 mA (VD = +3.3V)
VOL -
--
-0.4
0.4 V
V
Input Leakage Current (Note 16) Iin 1±10µA
3-state Leakage Current IOZ --±10µA
Digital Output Pin Capacitance Cout -5-pF
A CIRRUS LOGIC fi—
CS5464
DS682F3 11
SWITCHING CHARACTERISTICS
Min / Max characteristics and specifications are guaranteed over all Recommended Operating Conditions.
Typical characteristics and specifications are measured at nominal supply voltages and TA = 25 °C.
VA+ = 5 V ±5% VD+ = 3.3 V ±5% or 5 V ±5%; AGND = DGND = 0 V. All voltages with respect to 0 V.
Logic Levels: Logic 0 = 0 V, Logic 1 = VD+.
Notes: 17. Specified using 10% and 90% points on waveform of interest. Output loaded with 50 pF.
18. Oscillator start-up time varies with crystal parameters. This specification does not apply when using an
external clock source.
Parameter Symbol Min Typ Max Unit
Rise Times
(Note 17) Any Digital Output
trise -
--
50 1.0
-µs
ns
Fall Times
(Note 17) Any Digital Output
tfall -
--
50 1.0
-µs
ns
Start-up
Oscillator Start-up Time XTAL = 4.096 MHz (Note 11) tost -60-ms
Serial Port Timing
Serial Clock Frequency SCLK - - 2 MHz
Serial Clock Pulse Width High
Pulse Width Low
t1
t2
200
200 -
--
-ns
ns
SDI Timing
CS Falling to SCLK Rising t350 - - ns
Data Set-up Time Prior to SCLK Rising t450 - - ns
Data Hold Time After SCLK Rising t5100 - - ns
SDO Timing
CS Falling to SDO Driving t6-2050ns
SCLK Falling to New Data Bit (hold time) t7-2050ns
CS Rising to SDO Hi-Z t8-2050ns
E2PROM mode Timing
Serial Clock Pulse Width Low
Pulse Width High
t9
t10
8
8DCLK
DCLK
MODE setup time to RESET Rising t11 50 ns
RESET rising to CS falling t12 48 DCLK
CS falling to SCLK rising t13 100 8 DCLK
SCLK falling to CS rising t14 16 DCLK
CS rising to driving MODE low t15 50 ns
SDO setup time to SCLK rising t16 100 ns
J CIRRUS LOGIC ‘7 LGUTGFTSF LL“ LT‘LFUUCHWJUW‘T‘TL‘LEGL‘LGGGW L L LL \L L L‘LLLL‘ LLHL LH ML L LLL LLL LLLLLLLLLL‘L\LHLLL L‘L‘L‘LLLLL LLLLLLLLLLL‘LLL‘LL‘JL‘L‘LL‘L‘LLL‘LLLLLLL fififi jjfifififi jjj—_L HL‘L‘ L ‘“M‘FFLH“L““MHHHL‘FLMH‘“““HH‘ L‘L‘L‘ ‘j‘L"H‘L‘L‘L““““L‘L‘L‘L\\L‘L‘L‘L‘L‘JL‘L‘L‘L‘HM JL‘L‘J L‘L"L‘L‘L‘!LL._AL‘L‘L‘UUL“JLA“ “‘L‘L\L‘ _A_ALLL T ~44” ‘L L; L_L “L Lia maj~rrjfifitfljwti —fimfl h LL‘L‘M L‘LLL L; “NHL: \L‘LL‘LL“ W‘L ““LLLL L LL“ LLLL ‘LLLL L LLL‘LLJLLLLLLLL‘ J _ L LLLL LL)
CS5464
12 DS682F3
t1t2
t3
t4t5
MSB
MSB-1
LSB
MSB
MSB-1
LSB
MSB
MSB-1
LSB
MSB
MSB-1
LSB
Command Time 8 SCLKs High Byte Mid Byte Low Byte
CS
SCLK
SDI
t10 t9
RESET
SDO
SCLK
CS
Last 8
Bits
SDI
MODE
STOP bit
Data from EE P R O M
t16
t4t5
t14
t15
t7
t13
t12
t11
(INPUT)
(INPUT)
(OUTPUT )
(OUTPUT )
(OUTPUT )
(INPUT)
t1t2
MSB
MSB-1
LSB
Command Time 8 SCLKs SYNC0 or SYNC1
Command SYNC0 or SYNC1
Command
MSB
MSB-1
LSB
MSB
MSB-1
LSB
MSB
MSB-1
LSB
High Byte Mid Byte Low Byte
CS
SDO
SCLK
SDI
t6
t7
t8
SYNC0 or SYNC1
Command
UNKNOWN
SDI Write Timing (Not to Scale)
SDO Read Timing (Not to Scale)
Figure 1. CS5464 Read and Write Timing Diagrams
E2PROM mode Sequence Timing (Not to Scale)
CIRRUS LOGIC , 4 + k7 44 j r m? t a?!» XXXXXXXX J
CS5464
DS682F3 13
SWITCHING CHARACTERISTICS (Continued)
Notes: 19. Pulse output timing is specified at DCLK = 4.096 MHz, E2MODE = 0, and E3MODE[1:0] = 0. Refer to
6.7 Energy Pulse Outputs on page 19 for more information on pulse output pins.
20. Timing is proportional to the frequency of DCLK.
ABSOLUTE MAXIMUM RATINGS
WARNING: Operation at or beyond these limits may result in permanent damage to the device.
Normal operation is not guaranteed at these extremes.
Notes: 21. VA+ and AGND must satisfy [(VA+) - (AGND)] + 6.0 V.
22. VD+ and AGND must satisfy [(VD+) - (AGND)] + 6.0 V.
23. Applies to all pins including continuous over-voltage conditions at the analog input pins.
24. Transient current of up to 100 mA will not cause SCR latch-up.
25. Maximum DC input current for a power supply pin is ±50 mA.
26. Total power dissipation, including all input currents and output currents.
Parameter Symbol Min Typ Max Unit
E1, E2, and E3 Timing (Note 19 and 20)
Period tperiod 500 - - s
Pulse Width tpw 244 - - s
Rising Edge to Falling Edge t36--s
E2 Setup to E1 and/or E3 Falling Edge t41.5 - - s
E1 Falling Edge to E3 Falling Edge t5248 - - s
Parameter Symbol Min Typ Max Unit
DC Power Supplies (Notes 21 and 22)
Positive Digital
Positive Analog
VD+
VA+ -0.3
-0.3 -
-+6.0
+6.0 V
V
Input Current, Any Pin Except Supplies (Notes 23, 24, 25) IIN --±10mA
Output Current, Any Pin Except VREFOUT IOUT --100mA
Power Dissipation (Note 26) PD--500mW
Analog Input Voltage All Analog Pins VINA - 0.3 - (VA+) + 0.3 V
Digital Input Voltage All Digital Pins VIND -0.3 - (VD+) + 0.3 V
Ambient Operating Temperature TA-40 - 85 °C
Storage Temperature Tstg -65 - 150 °C
tperiod
E1 t3
t4
t5t3
t5
t4
E2
E3
tpw
tperiod
tpw
Figure 2. Timing Diagram for E1, E2, and E3
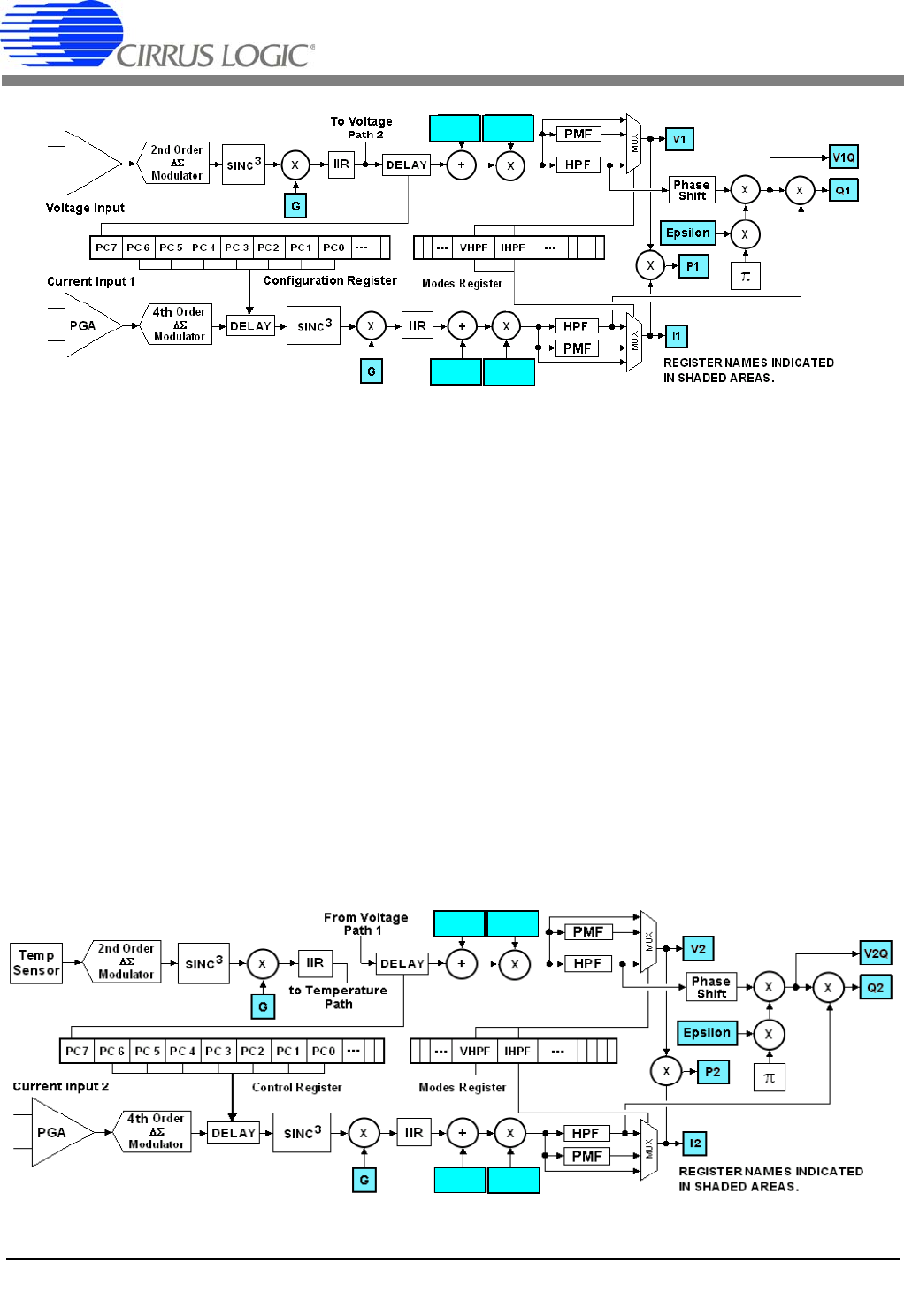
To Voltage we». 2 Voltage lnput anlOnlzr > a o la Modulator DELAY o o HPF lmlmlecr m current Input 1 4th0nler jm a o n: o o /\_< modulator="" d="" “mp="" 2nd="" order="" l="" lmlmlpcslmlm="" current="" input="" 2="" 41h="" older="" pga="" ax="" mmlulalul="" lmlm="" ipco‘u-i="" h="" lnllllol="" reqlslu="" conrlguratlon="" reglster="" fromvollago="" firm="" a:="" mm:="" 0="" m="" .="" sensor="" mntiiii-flnl="" .mmmm="" path="" l="" llrco‘rczlrcl="" ‘rcoh="" h="" |h-="" -‘vhrf‘lhrf‘--="" hhi="" 4l_l_l="" modes="" register="" ill--="" .|v...»rler|...="" marlee="" hegis'ev="" registernames="" indica'ied="" in="" shaded="" areas.="" register="" names="" ndicated="" n="" snaded="" areasv="">
CS5464
14 DS682F3
4. SIGNAL PATH DESCRIPTION
The data flow for voltage and current measurement and
the other calculations are shown in Figures 3, 4, and 5.
The data flow consists of two current paths and two volt-
age paths. Both voltage paths are derived from the
same differential input pins. Each current path has its
own differential input pins.
4.1 Analog-to-Digital Converters
The voltage and temperature channels use second-or-
der delta-sigma modulators and the two current chan-
nels use fourth-order delta-sigma modulators to convert
the analog inputs to single-bit digital data streams. The
converters sample at a rate of DCLK/8. This high sam-
pling provides a wide dynamic range and simplifies an-
ti-alias filter design.
4.2 Decimation Filters
The single-bit modulator output data is widened to
24 bits and down-sampled to DCLK/1024 with low-pass
decimation filters. These decimation filters are third-or-
der Sinc. Their outputs are passed through third-order
IIR “anti-sinc” filters, used to compensate for the ampli-
tude roll-off of the decimation filters.
4.3 Phase Compensation
Phase compensation changes the phase of current rel-
ative to voltage by changing the sampling time in the
decimation filters. The amount of phase shift is set by
bits PC[7:0] in the Configuration register (Config) for
channel 1 and bits PC[7:0] in the Control register (Ctrl)
for channel 2.
Phase compensation, PC[7:0] is a signed two’s comple-
ment binary value in the range of -1.0 to almost +1.0
output word rate (OWR) samples. For a sample rate of
4000 Hz, the delay range is ±250 S, a phase shift of
±4.5° at 50 Hz and ±5.4° at 60 Hz. The step size would
be 0.0352° at 50 Hz and 0.0422° at 60 Hz at this sample
rate.
Figure 4. Signal Flow for V2, I2, P2, Q2 Measurements
V2OFF V2GAIN
I2OFF I2GAIN
a, CIRRUS LOGIC _
CS5464
DS682F3 15
4.4 DC Offset and Gain Correction
The system and chip inherently have gain and offset er-
rors which can be removed using the gain and offset
registers. (See Section 9. System Calibration on page
39). Each measurement channel has its own registers.
For every channel, the output of the IIR filter is added to
the offset register and multiplied by the gain register.
4.5 High-pass Filters
Optional high-pass filters (HPF in Figures 3 and 4) re-
move any DC from the selected signal paths. Subse-
quently, DC will also be removed from power, and all
low-rate results. (see Figures 5).
Each energy channel has a current and voltage path. If
an HPF is enabled in only one path, a phase-matching
filter (PMF) is applied to the other path which matches
the amplitude and phase delay of the HPF in the band
of interest, but passes DC. For more information, see
6.5 High-pass Filters on page 19. The HPF filter multi-
plexers drive the I1, V1, I2, and V2 result registers.
4.6 Low-Rate Calculations
Low-rate results are derived from sample-rate results
integrated over N samples, where N is the value stored
in the Cycle Count register. The low-rate interval is the
sample interval multiplied by N.
4.7 RMS Results
The root mean square (RMS in Figure 5) calculations
are performed on N instantaneous voltage and current
samples, using the formula:
IRMS
In
n0=
N1
N
---------------------
=
2
___- __ CIRRUS LOGIC -*®* [29» E M2 f Z $ fl 5:) I 3 M2 $ $ i 2 ‘ s “K M2 M2 G » +N ‘ L- REGISTER NAMES INDICATED IN SHADED AREAS
CS5464
16 DS682F3
4.8 Power and Energy Results
The instantaneous voltage and current samples are
multiplied to obtain the instantaneous power (P1, P2)
(see Figure 3 and 4). The product is then averaged over
N conversions to compute active power (P1AVG,
P2AVG).
Apparent power (S1, S2) is the product of RMS voltage
and current as shown:
Power factor (PF1, PF2) is active power divided by ap-
parent power as shown below. The sign of the power
factor is determined by the active power.
Wideband reactive power (Q1WB, Q2WB) is calculated
by doing a vector subtraction of active power from ap-
parent power.
Quadrature power (Q1, Q2) are sample rate results ob-
tained by multiplying instantaneous current (I1, I2) by in-
stantaneous quadrature voltage (V1Q, V2Q) which are
created by phase shifting instantaneous voltage (V1,
V2) 90 degrees using first-order integrators. (see Figure
3 and 4). The gain of these integrators is inversely relat-
ed to line frequency, so their gain is corrected by the Ep-
silon register, which is based on line frequency.
Reactive power (Q1AVG, Q2AVG) is generated by inte-
grating the instantaneous quadrature power over N
samples.
4.9 Peak Voltage and Current
Peak current (I1PEAK, I2PEAK) and peak voltage
(V1PEAK, V2PEAK) are the largest current and voltage
samples detected in the previous low-rate interval.
4.10 Power Offset
The power offset registers, P1OFF (P2OFF) can be used
to offset erroneous power sources resident in the sys-
tem not originating from the power line. Residual power
offsets are usually caused by crosstalk into current
paths from voltage paths or from ripple on the meter or
chip’s power supply, or from inductance from a nearby
transformer.
These offsets can be either positive or negative, indicat-
ing crosstalk coupling either in phase or out of phase
with the applied voltage input. The power offset regis-
ters can compensate for either condition.
To use this feature, measure the average power at no
load using either Single or Continuous Conversion com-
mands. Take the measured result (from the P1AVG
(P2AVG) register), invert (negate) the value and write it
to the associated power offset register, P1OFF (P2OFF).
V1ACOFF
(V2ACOFF)
I1ACOFF
(I2ACOFF)
P1OFF (P2OFF)
Figure 5. Low-rate Calculations
SV
RMS IRMS
=
PF PACTIVE
S
----------------------
=
QWB S2PACTIVE
2
=
m» __ CIRRUS LOGIC
CS5464
DS682F3 17
5. PIN DESCRIPTIONS
5.1 Analog Pins
The CS5464 has three differential inputs: VINIIN1,
and IIN2 are the voltage, current1, and current2 inputs,
respectively. A single-ended power fail monitor input,
voltage reference input, and voltage reference output
are also available.
5.1.1 Voltage Inputs
The output of the line voltage resistive divider or trans-
former is connected to the VIN+ and VIN- input pins of
the CS5464. The voltage channel is equipped with a
10x, fixed-gain amplifier. The full-scale signal level that
can be applied to the voltage channel is ±250mV. If the
input signal is a sine wave, the maximum RMS voltage
is 250mVp / 2176.78mVRMS which is approxi-
mately 70.7% of maximum peak voltage.
5.1.2 Current1 and Current2 Inputs
The output of the current-sensing resistor or transform-
er is connected to the IIN1+ (IIN2+) and IIN1- (IIN2-) in-
put pins of the CS5464. To accommodate different
current-sensing elements, the current channel incorpo-
rates a programmable gain amplifier (PGA) with two se-
lectable input gains. The full-scale signal level for the
current channels is ±50mV or ±250mV. If the input sig-
nal is a sine wave, the maximum RMS voltage is
35.35mVRMS or 176.78mVRMS which is approximate-
ly 70.7% of maximum peak voltage.
5.1.3 Power Fail Monitor Input
An analog input (PFMON) is provided to determine
when a power loss is imminent. By connecting a resis-
tive divider from the unregulated meter power supply to
the PFMON input, an interrupt can be generated, or the
Low Supply Detected (LSD) Status register bit can be
monitored to indicate low-supply conditions. The PF-
MON input has a comparator that trips around the level
of the voltage reference input (VREFIN).
5.1.4 Voltage Reference Input
The CS5464 requires a stable voltage reference of
2.5 V applied to the VREFIN pin. This reference can be
supplied from an external voltage reference or from the
VREFOUT output. A bypass capacitor of at least 0.1 F
is recommended at the VREFIN pin.
5.1.5 Voltage Reference Output
The CS5464 generates a 2.5 V reference (VREFOUT).
It is suitable for driving the VREFIN pin, but has very lit-
tle fan-out and is not recommended for driving external
circuits.
5.1.6 Crystal Oscillator
An external quartz crystal can be connected to the XIN
and XOUT pins as shown in Figure 6. To reduce system
cost, each pin is supplied with an on-chip, phase-shift-
ing capacitor to ground.
.
Alternatively, an external clock source can be connect-
ed to the XIN pin.
5.2 Digital Pins
5.2.1 Reset Input
The active-low RESET pin, when asserted, will halt all
CS5464 operations and reset internal hardware regis-
ters and states. When de-asserted, an initialization se-
quence begins, setting default register values.
5.2.2 CPU Clock Output
A logic-level clock output (CPUCLK) is provided at the
crystal frequency to drive an external CPU or microcon-
troller clock. Two phase choices are available.
5.2.3 Interrupt Output
The INT pin indicates an enabled Internal Status regis-
ter (Status) bit is set. Status register bits indicate condi-
tions such as data ready, modulator oscillations, low
supply, voltage sag, current faults, numerical overflows,
and result updates.
5.2.4 Energy Pulse Outputs
The CS5464 provides three pins (E1, E2, E3) for pulse
energy outputs. These pins can also be used to output
other conditions, such as voltage sign, power fail moni-
tor, or energy channel in use.
Figure 6. Oscillator Connections
Oscillator
Circuit
DGND
XIN
XOUT
C1
C1 = 22 pF
C2
C2 =
CIRRUS LOGIC é:
CS5464
18 DS682F3
5.2.5 Serial Interface
The CS5464 provides 5 pins, SCLK, SDI, SDO, CS, and
MODE for communication between a host microcon-
troller or serial E2PROM and the CS5464.
MODE is an input that, when high, indicates to the
CS5464 that a serial E2PROM is being used instead of
a host microcontroller. It has a weak pull-down allowing
it to be left unconnected if microcontroller mode is used.
SCLK is used to shift and qualify serial data. Serial data
changes as a result of the falling edge of SCLK and is
valid during the rising edge. It is a Schmitt-trigger input
for host microcontrollers, and a driven output for serial
E2PROMs.
SDI is the serial data input to the CS5464.
SDO is the serial data output from the CS5464. It’s out-
put drivers are disabled whenever CS is de-asserted, al-
lowing other devices to drive the SDO line.
CS is the chip select input for the serial bus. A high logic
level de-asserts it, tri-stating the SDO pin and clearing
the serial interface. A low logic level enables the serial
port. This pin may be tied low for systems not requiring
multiple SDO drivers. CS is a driven output when inter-
facing to serial E2PROMs.
a, CIRRUS LOGIC ,
CS5464
DS682F3 19
6. SETTING UP THE CS5464
6.1 Clock Divider
The internal clock to the CS5464 needs to operate
around 4 MHz. However, by using the internal clock di-
vider, a higher crystal frequency can be used. This is im-
portant when driving an external microcontroller
requiring a faster clock and using the CPUCLK output.
K is the divide ratio from the crystal input to the internal
clock and is selected with Configuration register (Con-
fig) bits K[3:0]. It has a range of 1 to 16. A value of zero
results in a setting of 16.
6.2 CPU Clock Inversion
By default, CPUCLK is inverted from XIN. Setting Con-
figuration register bit iCPU removes this inversion. This
can be useful when one phase adds more noise to the
system than the other.
6.3 Interrupt Pin Behavior
The behavior of the INT pin is controlled by the IMODE
and IINV bits in the Configuration register as shown.
If IMODE = 1, the duration of the INT pulse will be two
DCLK cycles, where DCLK = MCLK/K.
6.4 Current Input Gain Ranges
Control register bits I1gain (I2gain) select the input
range of the current inputs.
6.5 High-pass Filters
Mode Control (Modes) register bits VHPF and IHPF ac-
tivate the HPF in the voltage and current paths, respec-
tively. Each energy channel has separate VHPF and
IHPF bits. When a high-pass filter is enabled in only one
path within a channel, a phase matching filter (PMF) is
applied to the other path within that channel. The PMF
filter matches the amplitude and phase response of the
HPF in the band of interest, but passes DC.
6.6 Cycle Count
Low-rate calculations, such as average power and RMS
voltage and current integrate over several (N) output
word rate (OWR) samples. The duration of this averag-
ing window is set by the Cycle Count (N) register. By de-
fault, Cycle Count is set to 4000 (1 second at output
word rate [OWR] of 4000 Hz). The minimum value for
Cycle Count is 10.
6.7 Energy Pulse Outputs
By default, E1 outputs active energy, E3, reactive ener-
gy, and E2, the sign of both active and reactive energy.
(See Figure 2. Timing Diagram for E1, E2, and E3 on
page 13.)
Three pairs of bits in the Mode Control (Modes) register
control the operation of these outputs. These bits are
named E1MODE[1:0], E2MODE[1:0], and
E3MODE[1:0]. Some combinations of these bits over-
ride others, so read the following paragraphs carefully.
The E2 pin can output energy sign, apparent energy, or
energy channel in use (1 or 2). Table 4 lists the func-
tions of E2 as controlled by E2MODE[1:0] in the Modes
register.
Note: E2MODE[1:0]=3 is a special mode.
The E3 pin can output reactive energy, power fail mon-
itor status, voltage sign, or apparent energy. Table 5
IMODE IINV INT Pin
0 0 Active-low Level
0 1 Active-high Level
10 Low Pulse
11 High Pulse
Table 1. Interrupt Configuration
I1gain, I2gain Maximum Input Gain
250mV10x
1 ±50 mV 50x
Table 2. Current Input Gain Ranges
VHPF IHPF Filter Configuration
0 0 No filter on Voltage or Current
0 1 HPF on Current, PMF on Voltage
1 0 HPF on Voltage, PMF on Current
1 1 HPF on Current and Voltage
Table 3. High-pass Filter Configuration
E2MODE1 E2MODE0 E2 output
0 0 Energy Sign
0 1 Apparent Energy
1 0 Channel in Use
1 1 Enable E1MODE
Table 4. E2 Pin Configuration
CIRRUS LOGIC J _ a
CS5464
20 DS682F3
lists the functions of E3 as controlled by E3MODE[1:0]
in the Modes register when E1MODE is not enabled.
When both E2MODE bits are high, the E1MODE bits
are enabled, allowing active, apparent, reactive, or
wideband reactive energy for both energy channels to
be output on E1 and E2. Table 6 lists the functions of E1
and E2 with E1MODE enabled.
When E1MODE bits are enabled, the E3 pin outputs ei-
ther the power fail monitor status, or the sign of the E1
and E2 outputs. Table 7 list the functions of the E3 pin
using E3MODE[1:0] in the Modes register when
E1MODE is enabled.
6.8 No Load Threshold
The No Load Threshold register (LoadMIN) is used to
zero out the contents of EPULSE and QPULSE registers if
their magnitude is less than the LoadMIN register value.
6.9 Energy Pulse Width
Note: Energy Pulse Width (PulseWidth) only applies to
E1, E2, or E3 pins that are configured to output pulses.
When any are configured to output steady-state signals,
such as voltage sign, energy channel in use, power fail
monitor, or energy sign, pulse widths and output rates
do not apply.
The pulse width time (tpw) in Figure 2, is set by the value
in the PulseWidth register which is an integer multiple of
the sample or output word rate (OWR). At OWR of
4000 Hz (a period of 250 uS) tpw = PulseWidth x 250uS.
By default, PulseWidth is set to 1.
6.10 Energy Pulse Rate
The full-scale pulse frequency of enabled E1, E2, E3
pins is the PulseRate x output word rate (OWR)/2. The
actual pulse frequency is the full-scale pulse frequency
multiplied by the pulse register’s (EPULSE, SPULSE,
QPULSE) value.
Example:
If the output word rate (OWR) is 4000 Hz, and the
PulseRate is set to 0.05, the full-rate pulse frequency is
0.05 x 4000 / 2 = 100 Hz. If the EPULSE register, driving
E1, is 0.4567, the pulse output rate on E1 will be
100 Hz x 0.4567 = 45.67 Hz.
6.11 Voltage Sag/Current Fault Detection
Voltage sag detection is used to determine when aver-
aged voltage falls below a predetermined level for a
specified interval of time. Current fault detection deter-
mines when averaged current falls below a predeter-
mined level for a specified interval of time.
The specified interval of time (duration) is set by the val-
ue in the V1SagDUR (V2SagDUR) and I1FaultDUR
(I2FaultDUR) registers. Setting any of these to zero (de-
fault) disables the detect feature for the given channel.
The value is in output word rate (OWR) samples. The
predetermined level is set by the values in the
V1SagLEVEL (V2SagLEVEL) and I1FaultLEVEL
(I2FaultLEVEL) registers.
Since the values of V1 and V2 come from the same in-
put, only one voltage sag detector is necessary.
E3MODE1 E3MODE0 E3 output
0 0 Reactive Energy
0 1 Power Fail Monitor
1 0 Voltage Sign
1 1 Apparent Energy
Table 5. E3 Pin Configuration
E1MODE1 E1MODE0 E1 / E2 outputs
0 0 Active Energy
0 1 Apparent Energy
1 0 Reactive Energy
1 1 Wideband Reactive
Table 6. E1 / E2 Modes
E3MODE1 E3MODE0 E3 output
0 0 Power Fail Monitor
0 1 Energy Sign
1 0 not used
1 1 not used
Table 7. E3 Pin with E1MODE enabled
ll __ CIRRUS LOGIC Ractlfled \ Line Voltage pWVWM Duratlon abovolbelow level counter 70K
CS5464
DS682F3 21
For each enabled input channel, the measured value is
rectified and compared to the associated level register.
Over the duration window, the number of samples
above and below the level are counted. If the number of
samples below the level exceeds the number of sam-
ples above, a Status register bit V1SAG (V2SAG),
I1FAULT (I2FAULT) is set, indicating a sag or fault condi-
tion. (see Figure 7)..
6.12 Epsilon
The Epsilon register is used to set the gain of the 90°
phase shift used in the quadrature power calculation.
The value in the Epsilon register is the ratio of the line
frequency to the output word rate (OWR). It is, by de-
fault, 50/4000 (0.0125), for 50 Hz line and 4000 Hz
sample (OWR) frequencies.
For 60 Hz line frequency, it is 60/4000 (0.015). Other
output word rates (OWR) can be used.
Epsilon can also be calculated automatically by the
CS5464 by setting the AFC bit in the Mode Control
(Modes) register. The Frequency Update bit (FUP) in
the Status register is set every time the Epsilon register
has been automatically updated.
6.13 Temperature Measurement
The on-chip temperature sensor is designed to mea-
sure temperature and optionally compensate for tem-
perature drift of the voltage reference. It uses the VBE of
a transistor to determine temperature.
Temperature measurements are stored in the Temper-
ature register (T) which, by default, is configured to a
range of ±128 degrees on the Celsius (°C) scale.
The application program can change both the scale and
range of Temperature (T) by changing the Temperature
Gain (TGAIN) and Temperature Offset (TOFF) registers.
Two values must be known — the transistor’s VBE per
degree, and the transistor’s VBE at 0 degrees. At the
time of this publication, these values are:
VBE (per degree) = 0.2769523 mV/°C or °K
VBE0 = 79.2604368 mV at 0°C
To determine the values to write to TGAIN and TOFF, use
the following formulae:
TGAIN = ADFS / VBE / TFS x 217
TOFF = -VBE0 / ADFS x 223
In the above equations, ADFS is the full-scale input
range of the temperature A/D converter or 833.333 mV
and TFS is the desired full-scale range of the Tempera-
ture register. The binary exponents are the bit positions
of the binary point of these registers.
To use the Celsius scale (°C) and cover the chip’s op-
erating temperature range of -40°C to +85°C, the Tem-
perature register range needs to be ±128 degrees. TFS
should be 128 degrees.
TGAIN = 833.333 / 0.2769523 / 128 x 131072
= 3081155 (0x2F03C3)
TOFF = -79.2604368 / 833.333 x 8388608
= -797862 (0xF3D35A)
These are the actual default values for these registers.
TGAIN and TOFF can also be used to calibrate the gain
and/or offset of the temperature sensor or A/D convert-
er. (See Section 9. System Calibration on page 39).
To use the Kelvin (°K) scale, simply add 273 times
VBE / ADFS x 223 to TOFF since 0°C = 273°K,. You will
also need more range. Since -40°C to +85°C is 233°K
to 358°K, a TFS of 512 degrees should be used in the
TGAIN calculation.
To use the Fahrenheit (°F) scale, multiply VBE by 5/9
and add 32 times the newVBE/ ADFS x 223 to TOFF
since 0°C = 32°F. You will also want to use aTFS of 256
degrees to cover the -40°C to +85°C range.
The Temperature register (T) updates every 2240 out-
put word rate (OWR) samples. The Status register bit
TUP indicates when T is updated.
Figure 7. Sag and Fault Detect
m» __ CIRRUS LOGIC
CS5464
22 DS682F3
7. USING THE CS5464
7.1 Initialization
The CS5464 uses a power-on-reset circuit (POR) to
provide an internal reset until the analog voltage reach-
es 4.0 V. The RESET input pin can also be used by the
application circuit to reset the part.
After RESET is removed and the oscillator is stable, an
initialization program is executed to set the default reg-
ister values.
A Software Reset command is also provided to allow
the application to run the initialization program without
removing power or asserting RESET.
The application should avoid sending commands during
initialization. The DRDY bit in the Status register indi-
cates when the initialization program has completed.
7.2 Power-down States
The CS5464 has two power-down states, stand-by and
sleep. In the stand-by state, all circuitry except the volt-
age reference and crystal oscillator is powered off. In
sleep state, all circuitry except the instruction decoder is
powered off.
To return the device to the active state, send a Wake-
Up/Halt command to the device. When returning from
stand-by mode, registers will retain their contents prior
to entering the stand-by state. When returning from
sleep mode, a complete initialization occurs.
7.3 Tamper Detection and Correction
The CS5464 provides compensation for at least two
forms of meter tampering. A second current input is pro-
vided in the event that the primary input is impaired by
tampering. (See Figure 14 on page 42). An internal
RMS voltage reference is also available in the event that
the voltage input has been compromised by tampering.
Power and energy are calculated for BOTH current in-
puts (both energy channels). The CS5464 can automat-
ically choose the channel with the greater magnitude.
The register EMIN, (also called IrmsMIN) sets a minimum
level for automatic channel selection, and IchanLEVEL
sets a minimum difference that will allow a channel
change. Modes register bit Ichan selects the energy
channel, and is normally driven by the CS5464 pro-
gram. This affects the pulse registers and pulse energy
outputs. (See figure 8).
The application program can also choose the more ap-
propriate energy channel. Modes register bit Ihold dis-
ables automatic selection and Ichan can be driven by
the application. Shown below is the channel selector.
If the application detects that the voltage input has been
impaired it may choose to use the fixed internal RMS
voltage reference by setting the VFIX bit in the Modes
register. The value of this reference (VFRMS) is by de-
fault 0.707107 (full-scale RMS) but can be changed by
the application program. (See figure 9)
AVG
AVG
Figure 8. Energy Channel Selection
Figure 9. Fixed RMS Voltage Selection
CIRRUS LOGIC é:
CS5464
DS682F3 23
7.4 Command Interface
Commands and data are transferred most-significant bit
(MSB) first. Figure 1 on page 12, defines the serial port
timing. Commands are clocked in on SDI using SCLK.
They are a single byte (8 bits) long and fall into one of
four basic types:
1. Register Read
2. Register Write
3. Synchronizing
4. Instructions
Register reads will cause up to four bytes of register
data to be clocked out, MSB first on the SDO pin by
SCLK. During this time, other commands can be
clocked in on the SDI pin. Other commands will not in-
terrupt read data, except another register read, which
will cause the new read data to appear on SDO.
Synchronizing can be sent while read data is being
clocked out if no other commands need to be sent.
Synchronizing commands are also used to synchronize
the serial port to a byte boundary. The CS and RESET
pins will also synchronize the serial port.
Register writes require three bytes of write data to fol-
low, clocked in on the SDI pin, MSB first by SCLK.
Instructions are commands that will interrupt any in-
struction currently executing and begin the new instruc-
tion. These include conversions, calibrations, power
control, and soft reset.
(See Section 7.6 Commands on page 24).
7.5 Register Paging
Read and Write commands access one of 32 registers
within a specified page. The Resgister Page Select reg-
ister’s (Page) default value is 0. To access registers in
another page, write the desired page number to the
Page register. The Page register is always at address
31 and is accessible from within any page.
CIRRUS LOGIC é:
CS5464
24 DS682F3
7.6 Commands
All commands are 1 byte (8 bits) long. Many command values are unused and should NOT be written by the
application program. All commands except register reads, register writes, or synchronizing commands will
abort any conversion, calibration, or any initialization sequence currently executing. This includes reset. No
commands other than reads or synchronizing should be executed until the reset sequence completes.
7.6.1 Conversion
Executes a conversion (measurement) program.
CC Continuous/Single Conversion
0 = Perform a Single Conversion (0xE0)
1 = Perform Continuous Conversion (0xE8)
7.6.2 Synchronization (SYNC0 and SYNC1)
The serial interface is bidirectional. While reading data on the SDO output, the SDI input must be receiving
commands. If no command is needed during a read, SYNC0 or SYNC1 commands can be sent while read
data is received on SDO.
The serial port is normally initialized by de-asserting CS. An alternative method of initialization is to send 3 or
more SYNC1 commands followed by a SYNC0. This is useful in systems where CS is not used and tied low.
7.6.3 Power Control (Stand-by, Sleep, Wake-up/Halt and Software Reset)
The CS5464 has two power-down states, stand-by and sleep. In stand-by, all circuitry except the voltage ref-
erence and clocks are turned off. In sleep, all circuitry except the command decoder is turned off. A
Wake-up/Halt command restores full-power operation after stand-by and issues a hardware reset after sleep.
The Software Reset command is a program that emulates a pin reset and is not a power control function.
S[1:0] 00 = Software Reset
01 = Sleep
10 = Wake-up/Halt
11 = Stand-by
B7 B6 B5 B4 B3 B2 B1 B0
1110CC000
B7 B6 B5 B4 B3 B2 B1 B0
1111111SYNC
B7 B6 B5 B4 B3 B2 B1 B0
10S1S00000
CIRRUS LOGIC é:
CS5464
DS682F3 25
7.6.4 Calibration
The CS5464 can perform gain and offset calibrations using either DC or AC signals. Proper input levels must
be applied to the current inputs and voltage input before performing calibrations.
CAL[5:4]* 00 = DC Offset
01 = DC Gain
10 = AC Offset
11 = AC Gain
CAL[3:0] 0001 = Current for Channel 1
0010 = Voltage for Channel 1
0100 = Current for Channel 2
1000 = Voltage for Channel 2
Note: Anywhere from 1 to all 4 channels can be calibrated simultaneously. Voltage channels 1 and 2
use the same voltage input. Commands with CAL[5:0] = 0 are not calibrations.
B7 B6 B5 B4 B3 B2 B1 B0
1 0 CAL5 CAL4 CAL3 CAL2 CAL1 CAL0
m» __ CIRRUS LOGIC Address RA 4:0 Name Descripfion
CS5464
26 DS682F3
7.6.5 Register Read and Write
Read and Write commands provide access to on-chip registers. After a Read command, the addressed data
can be clocked out the SDO pin by SCLK. After a Write command, 24 bits of write data must follow. The data
is transferred to the addressed register after the 24th data bit is received. Registers are organized into pages
of 32 addresses each. To access a desired page, write its number to the Page register at address 31.
W/R Write/Read control
0 = Read
1 = Write
RA[4:0] Register address.
Page 0 Registers
Address RA[4:0] Name Description
0 00000 Config Configuration
1 00001 I1 Instantaneous Current Channel 1
2 00010 V1 Instantaneous Voltage Channel 1
3 00011 P1 Instantaneous Power Channel 1
4 00100 P1AVG Active Power Channel 1
5 00101 I1RMS RMS Current Channel 1
6 00110 V1RMS RMS Voltage Channel 1
7 00111 I2 Instantaneous Current Channel 2
8 01000 V2 Instantaneous Voltage Channel 2
9 01001 P2 Instantaneous Power Channel 2
10 01010 P2AVG Active Power Channel 2
11 01011 I2RMS RMS Current Channel 2
12 01100 V2RMS RMS Voltage Channel 2
13 01101 Q1AVG Reactive Power Channel 1
14 01110 Q1 Instantaneous Quadrature Power Channel 1
15 01111 Status Internal Status
16 10000 Q2AVG Reactive Power Channel 2
17 10001 Q2 Instantaneous Quadrature Power Channel 2
18 10010 I1PEAK Peak Current Channel 1
19 10011 V1PEAK Peak Voltage Channel 1
20 10100 S1 Apparent Power Channel 1
21 10101 PF1 Power Factor Channel 1
22 10110 I2PEAK Peak Current Channel 2
23 10111 V2PEAK Peak Voltage Channel 2
24 11000 S2 Apparent Power Channel 2
25 11001 PF2 Power Factor Channel 2
26 11010 Mask Interrupt Mask
27 11011 T Temperature
28 11100 Ctrl Control
29 11101 EPULSE Active Energy Pulse Output
30 11110 SPULSE Apparent Energy Pulse Output
31 R 11111 QPULSE Reactive Energy Pulse Output
31 W 11111 Page Register Page Select
Warning: Do not write to unpublished register locations.
B7 B6 B5 B4 B3 B2 B1 B0
0W/R
RA4 RA3 RA2 RA1 RA0 0
Address RA 4:0 Name Description Address RA 4:0 Name Description
CS5464
DS682F3 27
Page1 Registers
Address RA[4:0] Name Description
0 00000 I1OFF Current DC Offset Channel 1
1 00001 I1GAIN Current Gain Channel 1
2 00010 V1OFF Voltage DC Offset Channel 1
3 00011 V1GAIN Voltage Gain Channel 1
4 00100 P1OFF Power Offset Channel 1
5 00101 I1ACOFF Current AC (RMS) Offset Channel 1
6 00110 V1ACOFF Voltage AC (RMS) Offset Channel 1
7 00111 I2OFF Current DC Offset Channel 2
8 01000 I2GAIN Current Gain Channel 2
9 01001 V2OFF Voltage DC Offset Channel 2
10 01010 V2GAIN Voltage Gain Channel 2
11 01011 P2OFF Power Offset Channel 2
12 01100 I2ACOFF Current AC (RMS) Offset Channel 2
13 01101 V2ACOFF Voltage AC (RMS) Offset Channel 2
14 01110 PulseWidth Pulse Output Width
15 01111 PulseRate Pulse Output Rate (frequency)
16 10000 Modes Mode Control
17 10001 Epsilon Ratio of Line to Sample Frequency
18 10010 IchanLEVEL Irms or E Channel Select Trip Level
19 10011 N Cycle Count (Number of OWR Samples in One Low-rate Interval)
20 10100 Q1WB Wideband Reactive Power from Power Triangle Channel 1
21 10101 Q2WB Wideband Reactive Power from Power Triangle Channel 2
22 10110 TGAIN Temperature Sensor Gain
23 10111 TOFF Temperature Sensor Offset
24 11000 EMIN (IrmsMIN) Energy Channel Selector Minimum Operating Level
25 11001 TSETTLE Filter Settling Time for Conversion Startup
26 11010 LoadMIN No Load Threshold
27 11011 VFRMS Voltage RMS Fixed Reference
28 11100 G System Gain
29 11101 Time System Time (in samples)
31 W 11111 Page Register Page Select
Page2 Registers
Address RA[4:0] Name Description
0 00000 V1SagDUR V Sag Duration Channel 1
1 00001 V1SagLEVEL V Sag Level Channel 1
4 00100 I1FaultDUR I Fault Duration Channel 1
5 00101 I1FaultLEVEL I Fault Level Channel 1
8 01000 V2SagDUR V Sag Duration Channel 2
9 01001 V2SagLEVEL V Sag Level Channel 2
12 01100 I2FaultDUR I Fault Duration Channel 2
13 01101 I2FaultLEVEL I Fault Level Channel 2
31 W 11111 Page Register Page Select
Warning: Do not write to unpublished register locations.
CIRRUS LOGIC é:
CS5464
28 DS682F3
8. REGISTER DESCRIPTIONS
1. “Default” = bit states after power-on or reset
2. DO NOT write a “1” to any unpublished register bit.
3. DO NOT write to any unpublished register address.
8.1 Page Register
8.1.1 Page Address: 31, Write-only, can be written from ANY page.
Default = 0
Register Read and Write commands contain only 5 address bits. But the internal address bus of the CS5464 is
12 bits wide. Therefore, registers are organized into “Pages”. There are 128 pages of 32 registers each. The
Page register provides the 7 high-order address bits and selects one of the 128 register pages. Not all pages
are used,
Page is a write-only integer containing 7 bits.
8.2 Page 0 Registers
8.2.1 Configuration (Config) Address: 0
Default = 1 (K=1)
PC[7:0] Phase compensation for channel 1. Sets a delay in voltage, relative to current. Phase is signed
and in the range of -1.0 value 1.0 sample (OWR) intervals.
EWA Allows the E1 and E2 pins to be configured as open-drain outputs.
0 = Normal Outputs
1 = Open-drain Outputs
IMODE, IINV Interrupt configuration. Selects INT pin behavior.
00 = Low Logic Level When Asserted
01 = High Logic Level When Asserted
10 = Low-going Pulse on New Interrupt
11 = High-going Pulse on New Interrupt
iCPU Inverts the CPUCLK output.
0=Default
1 = Invert CPUCLK.
K[3:0] Clock divider. Divides MCLK by K to generate internal clock DCLK. (DCLK = MCLK/K). K is
unsigned and in the range of 1 to 16. When zero, K = 16. At reset, K = 1.
MSB LSB
26252423222120
23 22 21 20 19 18 17 16
PC7 PC6 PC5 PC4 PC3 PC2 PC1 PC0
15 14 13 12 11 10 9 8
EWA - - IMODE IINV - - -
76543210
- - -iCPUK3K2K1K0
CIRRUS LOGIC é:
CS5464
DS682F3 29
8.2.2 Instantaneous Current (I1, I2), Voltage (V1, V2), and Power (P1, P2)
Address: 1 (I1), 2 (V1), 3 (P2), 7 (I2), 8 (V2), 9 (P2)
I1 (I2) and V1 (V2) contain instantaneous current and voltage, respectively, which are multiplied to yield in-
stantaneous power, P1 (P2). These are two's complement values in the range of -1.0 value 1.0, with the
binary point to the right of the MSB.
8.2.3 Active Power (P1AVG , P2AVG )
Address: 4 (P1AVG), 10 (P2AVG)
Instantaneous power is averaged over each low-rate interval (N samples) to compute active power, P1AVG
(P2AVG). These are two's complement values in the range of -1.0 value 1.0, with the binary point to the
right of the MSB.
8.2.4 RMS Current (I1RMS, I2RMS ) and Voltage (V1RMS, V2RMS )
Address: 5 (I1RMS), 6 (V1RMS), 11 (I2RMS), 12 (V2RMS)
I1RMS (I2RMS) and V1RMS (V2RMS) contain the root mean square (RMS) values of I1 (I2) and V1 (V2), calcu-
lated each low-rate interval. These are unsigned values in the range of 0 value 1.0, with the binary point
to the left of the MSB.
8.2.5 Instantaneous Quadrature Power (Q1, Q2)
Address: 14 (Q1), 17 (Q2)
Instantaneous quadrature power, Q1 (Q2), the product of voltage1 (voltage2) shifted 90 degrees and current1
(current2). These are two's complement values in the range of -1.0 value 1.0, with the binary point to the
right of the MSB.
8.2.6 Reactive Power (Q1AVG, Q2AVG )
Address: 13 (Q1AVG), 16 (Q2AVG)
Reactive power Q1AVG (Q2AVG) is Q1 (Q2) averaged over every N samples. These are two's complement
values in the range of -1.0 value 1.0, with the binary point to the right of the MSB.
MSB LSB
-(20)2
-1 2-2 2-3 2-4 2-5 2-6 2-7 ..... 2-17 2-18 2-19 2-20 2-21 2-22 2-23
MSB LSB
-(20)2
-1 2-2 2-3 2-4 2-5 2-6 2-7 ..... 2-17 2-18 2-19 2-20 2-21 2-22 2-23
MSB LSB
2-1 2-2 2-3 2-4 2-5 2-6 2-7 2-8 ..... 2-18 2-19 2-20 2-21 2-22 2-23 2-24
MSB LSB
-(20)2
-1 2-2 2-3 2-4 2-5 2-6 2-7 ..... 2-17 2-18 2-19 2-20 2-21 2-22 2-23
MSB LSB
-(20)2
-1 2-2 2-3 2-4 2-5 2-6 2-7 ..... 2-17 2-18 2-19 2-20 2-21 2-22 2-23
_ a CIRRUS LOGIC J
CS5464
30 DS682F3
8.2.7 Peak Current (I1PEAK, I2PEAK ) and Peak Voltage (V1PEAK, V2PEAK )
Address: 18 (I1PEAK), 19 (V1PEAK), 22 (I2PEAK), 23 (V2PEAK)
Peak current, I1PEAK (I2PEAK) and peak voltage, V1PEAK (V2PEAK) are the instantaneous current and voltage
samples with the greatest magnitude detected during the last low-rate interval. These are two's complement
values in the range of -1.0 value 1.0, with the binary point to the right of the MSB.
8.2.8 Apparent Power (S1, S2)
Address: 20 (S1), 24 (S2)
Apparent power S1 (S2) is the product of V1RMS and I1RMS (V2RMS and I2RMS), These are two's complement
values in the range of 0 value 1.0, with the binary point to the right of the MSB.
8.2.9 Power Factor (PF1, PF2)
Address: 21 (PF1), 25 (PF2)
Power factor is calculated by dividing active power by apparent power. The sign is determined by the active
power sign. These are two's complement values in the range of -1.0 value 1.0, with the binary point to the
right of the MSB.
8.2.10 Temperature (T) Address: 27
T contains results from the on-chip temperature measurement. By default, T uses the Celsius scale, and is a
two's complement value in the range of -128.0 value 128.0 (oC), with the binary point to the right of bit 16.
T can be rescaled by the application using the TGAIN and TOFF registers.
8.2.11 Active, Apparent, and Reactive Energy Pulse Outputs (EPULSE, SPULSE, QPULSE )
Address: 29 (EPULSE), 30 (SPULSE), 31 (QPULSE)
These drive the pulse outputs when configured to do so. If the Ichan bit in Modes is “0”, these registers are
driven from P1AVG, S1, and Q1AVG, respectively. If the Ichan bit is “1”, these registers are driven from P2AVG,
S2, and Q2AVG, respectively. These are two's complement values in the range of -1.0 value 1.0, with the
binary point to the right of the MSB.
MSB LSB
-(20)2
-1 2-2 2-3 2-4 2-5 2-6 2-7 ..... 2-17 2-18 2-19 2-20 2-21 2-22 2-23
MSB LSB
-(20)2
-1 2-2 2-3 2-4 2-5 2-6 2-7 ..... 2-17 2-18 2-19 2-20 2-21 2-22 2-23
MSB LSB
-(20)2
-1 2-2 2-3 2-4 2-5 2-6 2-7 ..... 2-17 2-18 2-19 2-20 2-21 2-22 2-23
MSB LSB
-(27)2
6252423222120..... 2-10 2-11 2-12 2-13 2-14 2-15 2-16
MSB LSB
-(20)2
-1 2-2 2-3 2-4 2-5 2-6 2-7 ..... 2-17 2-18 2-19 2-20 2-21 2-22 2-23
a, CIRRUS LOGIC _
CS5464
DS682F3 31
8.2.12 Internal Status (Status) and Interrupt Mask (Mask)
Address: 15 (Status); 26 (Mask)
Default = 1 (Status), 0 (Mask)
The Status register indicates a variety of conditions within the chip. Writing a '1' to a Status register bit will clear
that bit if the condition that set it has been removed. Writing a '0' to any bit has no effect.
The Mask register is used to control the activation of the INT pin. Placing a logic '1' to a Mask register bit will
allow the corresponding Status register bit to activate the INT pin when set.
DRDY Data Ready. During conversion, this bit indicates that low-rate results have been updated.
It indicates completion of other commands and the reset sequence.
I1OR (I2OR) Current Out of Range. Set when the measured current would cause the I1 (I2) register to
overflow.
V1OR (V2OR) Voltage Out of Range. Set when the measured voltage would cause the V1 (V2) register to
overflow.
CRDY Conversion Ready. Indicates that sample rate (output word rate) results have been updat-
ed.
I1ROR (I2ROR) RMS Current Out of Range. Set when RMS current would cause the I1RMS (I2RMS) register
to overflow.
V1ROR (V2ROR) RMS Voltage Out of Range. Set when RMS voltage would cause the V1RMS (V2RMS) reg-
ister to overflow.
E1OR (E2OR) Energy Out of Range. Set when average power would cause P1AVG (P2AVG) to overflow.
I1FAULT (I2FAULT)Indicates when a current fault condition has occurred.
V1SAG (V2SAG) Indicates when a voltage sag condition has occurred.
TUP Indicates when the Temperature register (T) has been updated.
TOD Modulator oscillation has been detected in the temperature A/D.
VOD Modulator oscillation has been detected in the voltage A/D.
I1OD (I2OD) Modulator oscillation has been detected in the current1 (current2) A/D.
LSD Low Supply Detect. Set when the voltage on the PFMON pin falls below the specified low
level. LSD bit cannot be reset until the voltage rises above the specified high level.
FUP Frequency Updated. Indicates the Epsilon register has been updated.
IC Invalid Command. Normally logic 1. Set to 0 when an invalid command is received. It may
also indicate loss of serial command synchronization and the part may need to be re-initial-
ized.
23 22 21 20 19 18 17 16
DRDY I2OR V2OR CRDY I2ROR V2ROR I1OR V1OR
15 14 13 12 11 10 9 8
E2OR I1ROR V1ROR E1OR I1FAULT V1SAG I2FAULT V2SAG
76543210
TUP TOD I2OD VOD I1OD LSD FUP IC
CIRRUS LOGIC é:
CS5464
32 DS682F3
8.2.13 Control (Ctrl) Address: 28
Default = 0
PC[7:0] Phase compensation for channel 2. Sets a delay in voltage relative to current. Phase is signed
and in the range of -1.0 value 1.0 sample (OWR) intervals.
I1gain (I2gain) Sets the gain of the current1 (current2) input.
0 = Gain is set for ±250mV range.
1 = Gain is set for ±50mV range.
STOP Terminates E2PROM command sequence (if used).
0 = No Action
1 = Stop E2PROM Commands.
INTOD Converts INT output pin to an open drain output.
0 = Normal Output
1 = Open-drain Output
NOCPU Saves power by disabling the CPUCLK output pin.
0 = CPUCLK Enabled
1 = CPUCLK Disabled
NOOSC Disables the crystal oscillator, making XIN a logic-level input.
0 = Crystal Oscillator Enabled
1 = Crystal Oscillator Disabled
23 22 21 20 19 18 17 16
PC7 PC6 PC5 PC4 PC3 PC2 PC1 PC0
15 14 13 12 11 10 9 8
---I2gain---STOP
76543210
- - I1gain INTOD - NOCPU NOOSC -
CIRRUS LOGIC é:
CS5464
DS682F3 33
8.3 Page 1 Registers
8.3.1 DC Offset for Current (I1OFF , I2OFF ) and Voltage (V1OFF , V2OFF )
Address: 0 (I1OFF), 2 (V1OFF), 7 (I2OFF), 9 (V2OFF)
Default = 0
DC offset registers I1OFF & V1OFF (I2OFF & V2OFF) are initialized to zero on reset. During DC offset calibration,
selected registers are written with the inverse of the DC offset measured. The application program can also write
the DC offset register values. These are two's complement values in the range of -1.0 value 1.0, with the
binary point to the right of the MSB.
8.3.2 Gain for Current (I1GAIN , I2GAIN ) and Voltage (V1GAIN , V2GAIN )
Address: 1 (I1GAIN), 3 (V1GAIN), 8 (I2GAIN), 10 (V2GAIN)
Default = 1.0
Gain registers I1GAIN & V1GAIN (I2GAIN & V2GAIN) are initialized to 1.0 on reset. During AC or DC gain calibration,
selected register are written with the multiplicative inverse of the gain measured. These are unsigned fixed-point
values in the range of 0 value 4.0, with the binary point to the right of the second MSB.
8.3.3 Power Offset (P1OFF , P2OFF )
Address: 4 (P1OFF ), 11 (P2OFF )
Default = 0
Power offset P1OFF (P2OFF) is added to instantaneous power and averaged over a low-rate interval to yield
P1AVG (P2AVG) register results. It can be used to reduce systematic energy errors. These are two's complement
values in the range of -1.0 value 1.0, with the binary point to the right of the MSB.
8.3.4 AC Offset for Current (I1ACOFF , I2ACOFF ) and Voltage (V1ACOFF , V2ACOFF )
Address: 5 (I1ACOFF), 6 (V1ACOFF), 12 (I2ACOFF), 13 (V2ACOFF)
Default = 0
AC offset registers I1ACOFF & V1ACOFF (VACOFF & V2ACOFF) are initialized to zero on reset. These are added to
the RMS results before being stored to the RMS result registers. They can be used to reduce systematic errors
in the RMS results. These are two's complement values in the range of -1.0 value 1.0, with the binary point
to the right of the MSB.
MSB LSB
-(20)2
-1 2-2 2-3 2-4 2-5 2-6 2-7 ..... 2-17 2-18 2-19 2-20 2-21 2-22 2-23
MSB LSB
21202-1 2-2 2-3 2-4 2-5 2-6 ..... 2-16 2-17 2-18 2-19 2-20 2-21 2-22
MSB LSB
-(20)2
-1 2-2 2-3 2-4 2-5 2-6 2-7 ..... 2-17 2-18 2-19 2-20 2-21 2-22 2-23
MSB LSB
-(20)2
-1 2-2 2-3 2-4 2-5 2-6 2-7 ..... 2-17 2-18 2-19 2-20 2-21 2-22 2-23
a, CIRRUS LOGIC ;
CS5464
34 DS682F3
8.3.5 Mode Control (Modes) Address: 16
Default = 0
Ichan Chooses an energy channel to drive the EPULSE, SPULSE, and QPULSE registers.
0 = Pulse registers driven by energy channel 1.
1 = Pulse registers driven by energy channel 2.
VFIX Use internal RMS voltage reference instead of voltage input for average active power.
0 = Use voltage input.
1 = Use Internal RMS voltage reference, VFRMS.
IvsE Use IRMS results instead of PAVG for energy channel selection
0 = Use P1AVG and P2AVG instead of I1RMS and I2RMS.
1 = Use I1RMS and I2RMS instead of P1AVG and P2AVG.
E1MODE[1:0] E1, E2, and E3 alternate Output Mode (when enabled by E2MODE)
00 = E1, E2 = P1AVG, P2AVG
01 = E1, E2 = S1, S2
10 = E1, E2 = Q1AVG, Q2AVG
11 = E1, E2 = Q1WB, Q2WB
Ihold Suspends automatic channel selection.
0 = Channel selected automatically by magnitude compare.
1 = Channel selected by application (host).
E2MODE[1:0] E2 Output Mode
00 = Energy Sign
01 = Apparent Energy
10 = Channel In Use
11 = Enable E1MODE
VHPF2:IHPF2 High-pass Filter Enable for Energy Channel 2
00 = No Filter
01 = HPF on Current, PMF on Voltage
10 = HPF on Voltage, PMF on Current
11 = HPF on both Voltage and Current
VHPF1:IHPF1 High-pass Filter Enable for Energy Channel1
00 = No Filter
01 = HPF on Current, PMF on Voltage
10 = HPF on Voltage, PMF on Current
11 = HPF on both Voltage and Current
E3MODE[1:0] E3 Output Mode (with E1MODE disabled)
00 = Reactive Energy (default)
01 = Power Fail Monitor
10 = Voltage Sign
11 = Apparent Energy
23 22 21 20 19 18 17 16
IchanVFIX------
15 14 13 12 11 10 9 8
IvsE E1MODE1 E1MODE0 Ihold - E2MODE1 E2MODE0 VHPF2
76543210
IHPF2 VHPF1 IHPF1 - E3MODE1 E3MODE0 POS AFC
CIRRUS LOGIC é:
CS5464
DS682F3 35
E3MODE[1:0] E3 Output Mode (with E1MODE enabled)
00 = Power Fail Monitor
01 = Energy Sign
10 = not used
11 = not used
POS Positive Energy Only. Suppresses negative values in P1AVG and P2AVG. If a negative value is
calculated, zero will be stored instead.
AFC Enables automatic line frequency measurement which sets Epsilon every time a new line fre-
quency measurement completes. Epsilon is used to control the gain of the 90 degree phase
shift integrator used in quadrature power calculations.
8.3.6 Line to Sample Frequency Ratio (Epsilon) Address: 17
Default = 0.0125 (4.0 kHz x 0.0125 or 50 Hz)
Epsilon is the ratio of the input line frequency to the output word rate (OWR). It can either be written by the ap-
plication program or calculated automatically from the line frequency (from the voltage input) using the AFC bit
in the Modes register. It is a two's complement value in the range of -1.0 value 1.0, with the binary point to
the right of the MSB. Negative values are not used.
8.3.7 Pulse Output Width (PulseWidth) Address: 14
Default = 1 (250 uS at OWR = 4 kHz)
PulseWidth sets the duration of energy pulses. The actual pulse duration is the contents of PulseWidth divided
by the output word rate (OWR). PulseWidth is an integer in the range of 1 to 8,388,607.
8.3.8 Pulse Output Rate (PulseRate) Address: 15
Default= -1
PulseRate sets the full-scale frequency for E1, E2, E3 pulse outputs. For a 4 kHz sample rate, the maximum
pulse rate is 2 kHz. This is a two's complement value in the range of -1 value 1, with the binary point to the
left of the MSB.
Refer to 6.10 Energy Pulse Rate on page 20 for more information.
MSB LSB
-(20)2
-1 2-2 2-3 2-4 2-5 2-6 2-7 ..... 2-17 2-18 2-19 2-20 2-21 2-22 2-23
MSB LSB
0222 221 220 219 218 217 216 ..... 26252423222120
MSB LSB
-(20)2
-1 2-2 2-3 2-4 2-5 2-6 2-7 ..... 2-17 2-18 2-19 2-20 2-21 2-22 2-23
. a CIRRUS LOGIC J
CS5464
36 DS682F3
8.3.9 Cycle Count (N) Address: 19
Default = 4000
Determines the number of output word rate (OWR) samples to use in calculating low-rate results. Cycle Count
(N) is an integer in the range of 10 to 8,388,607. Values less than 10 should not be used.
8.3.10 Channel Select Level (Ichanlevel ) Address: 18
Default = 1.02 (minimum difference = 2%)
Sets the hysteresis level for energy channel selection. If the most positive value of P1AVG and P2AVG (I1RMS
and I2RMS) is greater than IchanLEVEL multiplied by the least-positive value, and is also greater than
IchanMIN, the channel associated with the most-positive value will be used. If not, the previous channel
selection will remain. IchanLEVEL is an unsigned fixed-point value in the range of 0 value 2.0, with the bi-
nary point to the left of the MSB. A value of 1.0 or less indicates no hysteresis will be used.
8.3.11 Channel Select Minimum Amplitude (EMIN or IrmsMIN ) Address: 24
Default = 0.003
Sets the minimum level for energy channel selection. If the most positive value of P1AVG and P2AVG (I1RMS and
I2RMS) is less than IchanMIN then the previous channel selection will remain in use. It is a two's complement
value in the range of -1.0 value 1.0, with the binary point to the right of the MSB. Negative values are not
used.
8.3.12 Wideband Reactive Power (Q1WB , Q2WB )
Address: 20 (Q1WB), 21 (Q2WB)
Wideband reactive power is calculated using vector subtraction. (See Section 4.8 Power and Energy Results
on page 16). The value is signed, but has a range of 0 value 1.0. The binary point is to the right of the MSB.
MSB LSB
02
22 221 220 219 218 217 216 ..... 26252423222120
MSB LSB
202-1 2-2 2-3 2-4 2-5 2-6 2-7 ..... 2-17 2-18 2-19 2-20 2-21 2-22 2-23
MSB LSB
-(20)2
-1 2-2 2-3 2-4 2-5 2-6 2-7 ..... 2-17 2-18 2-19 2-20 2-21 2-22 2-23
MSB LSB
-(20)2
-1 2-2 2-3 2-4 2-5 2-6 2-7 ..... 2-17 2-18 2-19 2-20 2-21 2-22 2-23
CIRRUS LOGIC é:
CS5464
DS682F3 37
8.3.13 Temperature Gain (TGAIN ) Address: 22
Default = 0x2F02C3
Refer to 6.13 Temperature Measurement on page 21 for more information.
8.3.14 Temperature Offset (TOFF ) Address: 23
Default = 0xF3D35A
Refer to 6.13 Temperature Measurement on page 21 for more information.
8.3.15 Filter Settling Time for Conversion Startup (TSETTLE ) Address: 25
Default = 30
Sets the number of output word rate (OWR) samples that will be used to allow filters to settle at the beginning
of Conversion and Calibration commands. This is an integer in the range of 0 to 8,388,607 samples.
8.3.16 No Load Threshold (LoadMIN) Address 26
Default = 0
LoadMIN is used to set the no load threshold. When the magnitude of the EPULSE register is less than LoadMIN,
EPULSE will be zeroed. If the magnitude of the QPULSE register is less than LoadMIN, Qpulse will be zeroed.
LoadMIN is a two’s compliment value in the range of -1.0 value 1.0, with the binary point to the right of the
MSB. Negative values are not used.
8.3.17 Voltage Fixed RMS Reference (VFRMS) Address 27
Default = 0.7071068 (full scale RMS)
If the application program detects that the meter has possibly been tampered with in such a manner that the
voltage input is no longer working, it may choose to use this internal RMS reference instead of the disabled volt-
age input by setting the VFIX bit in the Modes register. This is a two's complement value in the range of
0value 1.0, with the binary point to the right of the MSB. Negative values are not used.
MSB LSB
262524232221202-1 ..... 2-11 2-12 2-13 2-14 2-15 2-16 2-17
MSB LSB
-(20)2
-1 2-2 2-3 2-4 2-5 2-6 2-7 ..... 2-17 2-18 2-19 2-20 2-21 2-22 2-23
MSB LSB
223 222 221 220 219 218 217 216 ..... 26252423222120
MSB LSB
-(20)2
-1 2-2 2-3 2-4 2-5 2-6 2-7 ..... 2-17 2-18 2-19 2-20 2-21 2-22 2-23
MSB LSB
-(20)2
-1 2-2 2-3 2-4 2-5 2-6 2-7 ..... 2-17 2-18 2-19 2-20 2-21 2-22 2-23
. a CIRRUS LOGIC J
CS5464
38 DS682F3
8.3.18 System Gain (G) Address: 28
Default = 1.25
System Gain (G) is applied to all channels. By default, G = 1.25, but can be finely adjusted to compensate for
voltage reference error. It is a two's complement value in the range of -2.0 value 2.0, with the binary point to
the right of the second MSB. Values should be kept within 5% of 1.25.
8.3.19 System Time (Time) Address: 29
Default = 0
System Time (Time) is measured in output word rate (OWR) samples. This is an unsigned integer in the range
of 0 to 16,777,215 samples. At 4.0 kHz, OWR it will overflow every 1 hour, 9 minutes, and 54 seconds. Time
can be used by the application to manage real-time events.
8.4 Page 2 Registers
8.4.1 Voltage Sag and Current Fault Duration (V1SagDUR , V2SagDUR , I1FaultDUR , I2FaultDUR )
Address: 0 (V1SagDUR), 8 (V2SagDUR), 4 (I1FaultDUR), 12 (I2FaultDUR)
Default = 0
Voltage sag duration, V1SagDUR (V2SagDUR) and current fault duration, I1FaultDUR (I2FaultDUR) determine the
count of output word rate (OWR) samples utilized to determine a sag or fault event. These are integers in the
range of 0 to 8,388,607 samples. A value of zero disables the feature.
8.4.2 Voltage Sag and Current Fault Level (V1SagLEVEL , V2SagLEVEL , I1FaultLEVEL , I2FaultLEVEL )
Address: 1 (V1SagLEVEL), 9 (V2SagLEVEL), 5 (I1FaultLEVEL), 13 (I2FaultLEVEL)
Default = 0
Voltage sag level, V1SagLEVEL (V2SagLEVEL) and current fault level, I1FaultLEVEL (I2FaultLEVEL) establish an
input level below which a sag or fault is triggered These are two's complement values in the range of
-1.0 value 1.0, with the binary point to the right of the MSB. Negative values are not used.
MSB LSB
-(21)2
02-1 2-2 2-3 2-4 2-5 2-6 ..... 2-16 2-17 2-18 2-19 2-20 2-21 2-22
MSB LSB
223 222 221 220 219 218 217 216 ..... 26252423222120
MSB LSB
0222 221 220 219 218 217 216 ..... 26252423222120
MSB LSB
-(20)2
-1 2-2 2-3 2-4 2-5 2-6 2-7 ..... 2-17 2-18 2-19 2-20 2-21 2-22 2-23
mu __ CIRRUS LOGIC
CS5464
DS682F3 39
9. SYSTEM CALIBRATION
9.1 Calibration
The CS5464 provides DC offset and gain calibration
that can be applied to the voltage and current measure-
ments, and AC offset calibration which can be applied to
the voltage and current RMS calculations.
Since the voltage and current channels have indepen-
dent offset and gain registers, offset and gain calibra-
tion can be performed on any channel independently.
The data flow of the calibration is shown in Figure 10.
The CS5464 must be operating in its active state and
ready to accept valid commands. Refer to 7.6 Com-
mands on page 24.
The value in the Cycle Count register (N) determines
the number of output word rate (OWR) samples that are
averaged during a calibration. DC offset and gain cali-
brations take at least N+TSETTLE samples. AC offset
calibrations take at least 6(N)+TSETTLE samples. As N
is increased, the accuracy of calibration results tends to
also increase.
The DRDY bit in the Status register will be set at the
completion of Calibration commands. If an overflow oc-
curs during calibration, other Status register bits may be
set as well.
9.1.1 Offset Calibration
During offset calibrations, no line voltage or current
should be applied to the meter. A zero-volt differential
signal can also be applied to the voltage inputs VIN or
current inputs IIN1 (IINof the CS5464.
(see Figure 11.)
9.1.1.1 DC Offset Calibration
The DC Offset Calibration command measures and av-
erages DC values read on specified voltage or current
channels at zero input and stores the inverse result in
the associated offset registers. This will be added to in-
stantaneous measurements in subsequent conver-
sions, removing the offset.
Gain registers for channels being calibrated should be
set to 1.0 prior to performing DC offset calibration.
9.1.1.2 AC Offset Calibration
The AC Offset Calibration command measures the re-
sidual RMS values read on specified voltage or current
channels at zero input and stores the inverse result in
the associated AC offset registers. This will be added to
RMS measurements in subsequent conversions, re-
moving the offset.
AC offset registers for channels being calibrated should
first be cleared prior to performing the calibration.
In Modulator +X
V1, I1, V2, I2
Filter
N
I1RMS, V1RMS,
I2RMS, V2RMS
I1DCOFF, V1DCOFF,
I2DCOFF, V2DCOFF
I1GAIN, V1GAIN,
I2GAIN, V2GAIN
0.6
+
= READABLE/WRITABLE REGISTERS.
N
+
X
N
1
DCAVG
RMS
I1ACOFF, V1ACOFF,
I2ACOFF, V2ACOFF
N
+
DC Gain
DC Offset
AC Offset
RMS
AC Gain
Negate DC AVG
Negate
Figure 10. Calibration Data Flow
+
-
XGAIN
+
-
External
Connections
0V
+
-
AIN+
AIN-
CM
+
-
Figure 11. System Calibration of Offset
a, CIRRUS LOGIC ,
CS5464
40 DS682F3
9.1.2 Gain Calibration
During gain calibration, a full-scale reference signal
must be applied to the meter or optionally, scaled to the
VIN,IIN1 (IIN2pins of the CS5464. A DC reference
must be used for DC gain calibration. Either an AC or
DC reference can be used for RMS AC calibrations. If
DC is used, the associated high-pass filter (HPF) must
be off.
Figure 12 shows the basic setup for gain calibration.
Using a reference that is too large or too small can
cause an over-range condition during calibration. Either
condition can set Status register bits I1OR (I2OR)
V1OR (V2OR) for DC and I1ROR (I2ROR) V1ROR
(V2ROR) for AC calibration.
Full scale (FS) for the voltage input is ±250mV peak and
for the current inputs is ±250mV or ±50mV peak de-
pending on selected gain range. The normal peak volt-
age applied to these pins should not exceed these
levels during calibration or normal operation.
The range of the gain registers limits the gain calibration
range and subsequently the range of the reference level
that can be applied. The reference should not exceed
FS or be lower than FS/4.
9.1.2.1 AC Gain Calibration
Full scale for AC RMS gain calibrations is 60% of the in-
put’s full-scale range, which is either 250mV or 50mV
depending on the gain range selected. That’s 150mV or
30mV, again depending on range. So the normal refer-
ence input level should be either 150 or 30 mVRMS, AC
or DC.
Prior to executing an AC Gain Calibration command,
gain registers for any channel to be calibrated should be
set to 1.0 if the reference level mentioned above is
used, or to that level divided by the actual reference lev-
el used.
During AC gain calibration the RMS level of the applied
reference is measured with the preset gain, then divided
into 0.6 and the quotient stored back into the corre-
sponding gain register.
9.1.2.2 DC Gain Calibration
With a DC reference applied, the DC Gain Calibration
command measures and averages DC values read on
the specified voltage or current channels and stores the
reciprocal result in the associated gain registers, con-
verting measured voltage into needed gain. Subse-
quent conversions will use the new gain value.
9.1.3 Calibration Order
1. DC offset.
2. DC or AC gain.
3. AC offset (if needed).
If both AC gain and offset calibrations were performed,
it is possible to repeat both to obtain additional accuracy
as AC gain and offset may interact.
9.1.4 Temperature Sensor Calibration
Temperature sensor calibration involves the adjustment
of two parameters - VBE and VBE0. These values must
be known in order to calibrate the temperature sensor.
See Section 6.13 Temperature Measurement on page
21 for an explanation of VBE and VBE0 and how to cal-
culate TGAIN and TOFF register values from them.
9.1.4.1 Temperature Offset Calibration
Offset calibration can be done at any temperature, but
should be done mid-scale if any gain error exists.
Subtract the measured T register temperature from the
actual temperature to determine the offset error. Multi-
ply this error by VBE and add it to VBE0 to yield a new
VBE0 value. Recalculate TOFF using this new value.
9.1.4.2 Temperature Gain Calibration
Two temperature points far enough apart to give rea-
sonable accuracy, for example 25°C and 85°C, are re-
quired to calibrate temperature gain.
Divide the actual temperature difference by the mea-
sured (T register) difference for the two temperatures.
This gives a gain correction factor. Update the TGAIN
register by multiplying it’s value by this correction factor.
Update VBE by dividing its old value by the gain cor-
rection factor. It will be needed for subsequent offset
calibrations.
+
-
+
-
External
Connections
IN+
IN-
CM +
-
+
-XGAIN
Reference
Signal
Figure 12. System Calibration of Gain.
CIRRUS LOGIC é:
CS5464
DS682F3 41
10.E2PROM OPERATION
The CS5464 can accept commands from a serial
E2PROM connected to the serial interface instead of a
host microcontroller. A high level (logic 1) on the MODE
input indicates that an E2PROM is connected. This
makes the CS and SCLK pins become driven outputs.
After reset and after running the initialization program,
the CS5464 begins reading commands from the con-
nected E2PROM.
10.1 E2PROM Configuration
A typical connection between the CS5464 and a
E2PROM is shown in Figure 13.
The CS5464 asserts CS (logic 0), clocks SCLK, and
sends Read commands to the E2PROM on SDO.
Command format is identical to microcontroller mode,
except the CS5464 will not attempt to write to the EE de-
vice. The command sequence stops when the STOP bit
in the Control register (Ctrl) is written by the command
sequence.
Figure 13 also shows the external connections that
would be made to a calibration device, such as a note-
book computer, handheld calibrator, or tester during
meter assembly, The calibrator or tester can be used to
control the CS5464 during calibration and program the
required values into the E2PROM.
10.2 E2PROM Code
The EEPROM code should do the following:
1. Set any Configuration or Control register bits, such as
HPF enables and phase compensation settings.
2. Write any calibration data to gain and offset registers.
3. Set energy output pulse width, rate, and formats.
4. Execute a Continuous Conversion command.
5. Set the STOP bit in the Control register (last).
Below is an example E2PROM code set.
-7E 00 00 01
Change to page 1.
-60 00 01 E0
Write Modes Register, turn high-pass filters on.
-42 7F C4 A9
Write value of 0x7FC4A9 to I1GAIN register.
-46 FF B2 53
Write value of 0xFFB253 to V1GAIN register.
-50 7F C4 A9
Write value of 0x7FC4A9 to I2GAIN register.
-54 FF B2 53
Write value of 0xFFB253 to V2GAIN register.
-7E 00 00 00
Change to page 0.
-74 00 00 04
Set LSD bit to 1 in the Mask register.
-E8
Start continuous conversions
-78 00 01 00
Write STOP bit to the Control register (Ctrl) to
terminate E2PROM command sequence.
10.3 Which E2PROMs Can Be Used?
Several industry-standard serial E2PROMs can be used
with the CS5464. Some are listed below:
Atmel AT25010, AT25020 or AT25040
National Semiconductor NM25C040M8 or NM25020M8
Xicor X25040SI
These serial E2PROMs expect a specific 8-bit com-
mand (00000011) in order to perform a memory read.
The CS5464 has been hardware programmed to trans-
mit this 8-bit command to the E2PROM after reset.
CS5464 EEPROM
E1
E2
MODE
SCLK
SDI
SDO
CS
SCK
SO
SI
CS
Connector to Calibrator
VD
+
5 K
5 K
Pulse Output
Counter
Figure 13. Typical Interface of E2PROM to CS5464
__‘ ¥ CIRRUS LOGIC
CS5464
42 DS682F3
11. BASIC APPLICATION CIRCUITS
Figure 14 shows the CS5464 configured to measure
power in a single-phase, 2-wire system while operating
in a single-supply configuration. In this diagram, a shunt
resistor is used to sense the line current and a voltage
divider is used to sense the line voltage. In this type of
shunt-resistor configuration, the common-mode level of
the CS5464 must be referenced to the line side of the
power line. This means that the common-mode poten-
tial of the CS5464 will track the high-voltage levels, as
well as low-voltage levels, with respect to earth ground.
Isolation circuitry is required when an earth-ground-ref-
erenced communication interface is connected. A cur-
rent transformer (CT) is connected to the return line
current, which implements the tamper detection circuit.
VA+ VD+
CS5464
0.1µF470µF
500 W
1uF
500
L2
R1
R2
10W
9
IIN-
10
19
20 IIN+
PFMON
CPUCLK
XOUT
XIN Optional
Clock
Source
Serial
Data
Interface
RESET
2
1
CS 7
SDI 27
SDO 6
SCLK 5
INT 24
E1
0.1µF
VREFIN
12
VREFOUT
11
AGND DGND
17 4
3
4.096 MHz
0.1 µF
10 kW
5k
W
L1
RShunt
RV-
RI-
RI+
ISOLATION
(Optional)
Pulse Output
Counter
26
25
CI-
CI+
CIdiff
CV+
CV-
CVdiff
E2
IIN2-
IIN2+
½ R
RI-
RI+
C
Burden
Idiff
15
16
18
21
28
23
VIN-
VIN+
TEST2
13
14
TEST1
LOAD
LINE
VOLTAGE
CT ½ RBurden
CI-
CI+
W
Figure 14. Typical Connection Diagram (Single-phase, 2-wire Direct Connect to Power Line)
_‘ __— __— __— __— CIRRUS LOGIC J WM‘EE ‘++ ‘4» 47+ Wm] WW” ¢ MILLIMETERS INCHES
CS5464
DS682F3 43
12. PACKAGE DIMENSIONS
Notes: 1. “D” and “E1” are reference datums and do not included mold flash or protrusions, but do include mold mismatch
and are measured at the parting line, mold flash or protrusions shall not exceed 0.20 mm per side.
2. Dimension “b” does not include dambar protrusion/intrusion. Allowable dambar protrusion shall be 0.13 mm total in
excess of “b” dimension at maximum material condition. Dambar intrusion shall not reduce dimension “b” by more
than 0.07 mm at least material condition.
3. These dimensions apply to the flat section of the lead between 0.10 and 0.25 mm from lead tips.
INCHES MILLIMETERS NOTE
DIM MIN NOM MAX MIN NOM MAX
A -- -- 0.084 -- -- 2.13
A1 0.002 0.006 0.010 0.05 0.15 0.25
A2 0.064 0.069 0.074 1.62 1.75 1.88
b 0.009 -- 0.015 0.22 -- 0.38 2,3
D 0.390 0.4015 0.413 9.90 10.20 10.50 1
E 0.291 0.307 0.323 7.40 7.80 8.20
E1 0.197 0.209 0.220 5.00 5.30 5.60 1
e 0.022 0.026 0.030 0.55 0.65 0.75
L 0.025 0.0354 0.041 0.63 0.90 1.03
0° 4° 8° 0° 4° 8°
JEDEC #: MO-150
Controlling Dimension is Millimeters
28L SSOP PACKAGE DRAWING
E
N
123
eb2A1
A2 A
D
SEATING
PLANE
E11
L
SIDE VIEW
END VIEW
TOP VIEW
CIRRUS LOGIC é:
CS5464
44 DS682F3
13. ORDERING INFORMATION
14. ENVIRONMENTAL, MANUFACTURING, & HANDLING INFORMATION
* MSL (Moisture Sensitivity Level) as specified by IPC/JEDEC J-STD-020.
Model Temperature Package
CS5464-ISZ (lead free) -40 to +85 °C 28-pin SSOP
Model Number Peak Reflow Temp MSL Rating* Max Floor Life
CS5464-ISZ (lead free) 260 °C 3 7 Days
CIRRUS LOGIC é:
CS5464
DS682F3 45
15. REVISION HISTORY
Revision Date Changes
T1 NOV 2005 Target Data Sheet
PP1 MAR 2006 Preliminary Release
PP2 JAN 2007 Update to correspond to rev C1 Silicon
F1 MAR 2007 Updated capitalization of register names for consistency with CS5467. Updated
Typical Connection diagram. Updated Phase Compensation Range from ±2.8° to
±5.4°. Updated document number to F1 for quality process level (QPL).
F2 JAN 2010 Increased on-chip reference temperature coefficient from 25 ppm / °C typ. to
40 ppm / °C typ.
F3 APR 2011 Removed lead-containing (Pb) device ordering information.
m» J CIRRUS LOGIC
CS5464
46 DS682F3
Contacting Cirrus Logic Support
For all product questions and inquiries contact a Cirrus Logic Sales Representative.
To find the one nearest to you go to www.cirrus.com
IMPORTANT NOTICE
Cirrus Logic, Inc. and its subsidiaries (“Cirrus”) believe that the information contained in this document is accurate and reliable. However, the information is subject
to change without notice and is provided “AS IS” without warranty of any kind (express or implied). Customers are advised to obtain the latest version of relevant
information to verify, before placing orders, that information being relied on is current and complete. All products are sold subject to the terms and conditions of sale
supplied at the time of order acknowledgment, including those pertaining to warranty, indemnification, and limitation of liability. No responsibility is assumed by Cirrus
for the use of this information, including use of this information as the basis for manufacture or sale of any items, or for infringement of patents or other rights of third
parties. This document is the property of Cirrus and by furnishing this information, Cirrus grants no license, express or implied under any patents, mask work rights,
copyrights, trademarks, trade secrets or other intellectual property rights. Cirrus owns the copyrights associated with the information contained herein and gives con-
sent for copies to be made of the information only for use within your organization with respect to Cirrus integrated circuits or other products of Cirrus. This consent
does not extend to other copying such as copying for general distribution, advertising or promotional purposes, or for creating any work for resale.
CERTAIN APPLICATIONS USING SEMICONDUCTOR PRODUCTS MAY INVOLVE POTENTIAL RISKS OF DEATH, PERSONAL INJURY, OR SEVERE PROP-
ERTY OR ENVIRONMENTAL DAMAGE (“CRITICAL APPLICATIONS”). CIRRUS PRODUCTS ARE NOT DESIGNED, AUTHORIZED OR WARRANTED FOR USE
IN PRODUCTS SURGICALLY IMPLANTED INTO THE BODY, AUTOMOTIVE SAFETY OR SECURITY DEVICES, LIFE SUPPORT PRODUCTS OR OTHER CRIT-
ICAL APPLICATIONS. INCLUSION OF CIRRUS PRODUCTS IN SUCH APPLICATIONS IS UNDERSTOOD TO BE FULLY AT THE CUSTOMER'S RISK AND CIR-
RUS DISCLAIMS AND MAKES NO WARRANTY, EXPRESS, STATUTORY OR IMPLIED, INCLUDING THE IMPLIED WARRANTIES OF MERCHANTABILITY AND
FITNESS FOR PARTICULAR PURPOSE, WITH REGARD TO ANY CIRRUS PRODUCT THAT IS USED IN SUCH A MANNER. IF THE CUSTOMER OR CUSTOM-
ER'S CUSTOMER USES OR PERMITS THE USE OF CIRRUS PRODUCTS IN CRITICAL APPLICATIONS, CUSTOMER AGREES, BY SUCH USE, TO FULLY
INDEMNIFY CIRRUS, ITS OFFICERS, DIRECTORS, EMPLOYEES, DISTRIBUTORS AND OTHER AGENTS FROM ANY AND ALL LIABILITY, INCLUDING AT-
TORNEYS' FEES AND COSTS, THAT MAY RESULT FROM OR ARISE IN CONNECTION WITH THESE USES.
Cirrus Logic, Cirrus, and the Cirrus Logic logo designs are trademarks of Cirrus Logic, Inc. All other brand and product names in this document may be trademarks
or service marks of their respective owners.